一、前期准备:
汇川H5U的PLC一台;
STM5776B-485-M的步进伺服电机一台;
明纬24V开关电源一个;
二、参数设置
57电机参数默认:电机地址1号,波特率115200;
三、搭建环境
把使用环境搭建起来后,下一步开始编写程序。
四、编写程序
1.打开AutoShop软件,新建一个工程,打开COM0通讯参数配置,设置通讯参数;

2.双击COM0,选择添加Modbus配置,在COM0 Modbus配置表里面添加电机从站地址和PLC映射地址。

具体可查阅电机的通讯手册说明书,添加需要用到的电机参数地址
3.在FB功能块区新建需要调用的功能块,比如使能功能块FB_Power,速度功能块FB_PV,绝对位置功能块FB_MoveAbsolute,回零功能块FB_HM等,根据实际使用添加。
4.新建功能块编程介绍:
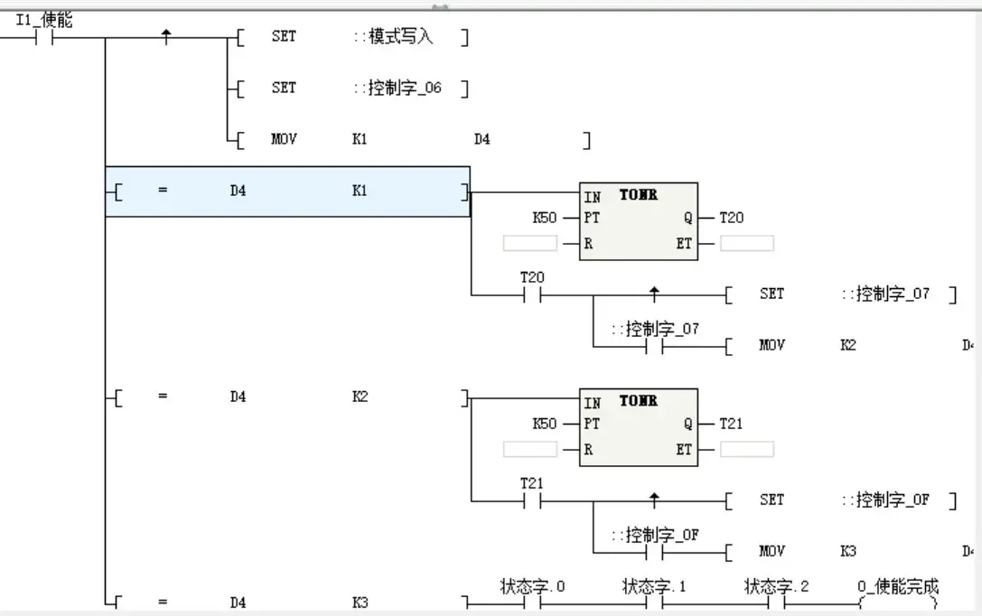
使能功能块FB_Power,查阅通讯手册需要发送的内容有:运行模式写入1-PP位置模式,控制字写0x06→0x07→0x0F,

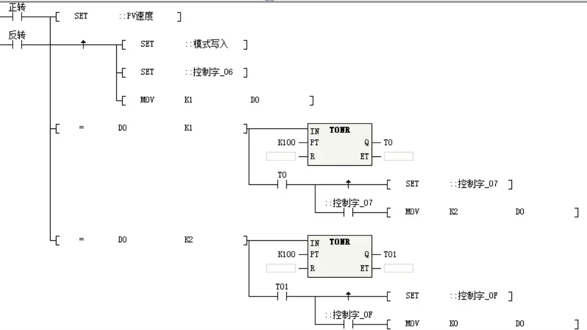
速度功能块FB_PV,查阅手册需要发送的相关内容有:运行模式写入3-PV模式,PV速度给定数值,控制字写0x06→0x07→0x0F

绝对位置功能块FB_MoveAbsolute,查阅手册需要发送的内容有:运行模式写入1-PP位置模式,控制字写0xF→0x1F.

备注:由于PV速度、轮廓速度、目标位置等参数地址的高低位与汇川PLC自带的不同,需要在程序上面进行转换下。
5.主程序MAIN导入FB功能块,根据实际使用,插入功能块,完成程序编写。


5546

被折叠的 条评论
为什么被折叠?



