✅作者简介:热爱科研的Matlab仿真开发者,擅长数据处理、建模仿真、程序设计、完整代码获取、论文复现及科研仿真。
🍎 往期回顾关注个人主页:Matlab科研工作室
🍊个人信条:格物致知,完整Matlab代码及仿真咨询内容私信。
🔥 内容介绍
在可再生能源发电系统中,最大功率点跟踪(MPPT)技术是提高能源利用效率的核心手段。传统极值寻优控制(ESC)虽能实现自适应寻优,但在动态环境下常面临收敛速度与鲁棒性难以兼顾的问题。近年来,分数阶微积分理论与 ESC 的融合为解决这一矛盾提供了新途径,形成了具有突破性的分数阶极值寻优控制(FO - ESC)方法。本文系统梳理了 FO - ESC 在光伏与风力发电 MPPT 中的最新研究成果,从理论创新、技术实现到工程验证展开全面分析。
理论基础与技术演进
分数阶微积分理论将传统整数阶导数和积分推广至任意实数阶次,其独特的记忆特性和无限维度特性为复杂动态系统建模提供了更精准的数学工具。在控制领域,分数阶算子的引入使控制器能够更细腻地描述系统动态特性,这对于具有强非线性和参数时变特性的新能源发电系统尤为重要。Podlubny 教授提出的分数阶 PID(FOPID)控制器通过引入积分阶次 λ 和微分阶次 μ 两个额外参数,显著扩大了系统的动态调节范围,为后续分数阶极值寻优控制的发展奠定了基础。
极值寻优控制作为一种无需系统精确模型的自适应控制方法,其核心在于通过在线扰动探测性能函数的梯度信息,实现极值点的实时追踪。传统整数阶 ESC(IO - ESC)在处理光伏阵列或风力机的非线性特性时,常出现收敛速度慢、稳态震荡等问题。研究表明,这些缺陷很大程度上源于整数阶微积分对系统动态特性的近似描述不足。分数阶极值寻优控制(FO - ESC)的创新之处在于将分数阶算子嵌入 ESC 的核心模块:在扰动信号生成环节采用分数阶微分增强对细微功率变化的敏感度,在梯度估计模块引入分数阶积分平滑噪声干扰,从而实现了寻优精度与速度的协同提升。
MATLAB/Simulink 环境下的仿真研究验证了 FO - ESC 的理论优势。通过对比 IO - ESC 与 FO - ESC 的动态响应发现,分数阶算子的引入使系统在参数辨识阶段的误差降低了 30% 以上,且对扰动信号的频率变化具有更强的适应性。这种改进源于分数阶微积分能够更好地捕捉系统的历史依赖特性,使控制算法能够利用更多的动态信息进行决策。
光伏系统中的 FO - ESC 应用研究
光伏发电系统的 MPPT 面临光照强度突变、温度漂移和部分遮挡等多重挑战,传统 P&O 或增量电导法在复杂工况下往往陷入局部极值。最新研究表明,FO - ESC 在处理多峰功率特性时展现出独特优势。在分数阶极值寻优控制框架中,通过设计合适的分数阶扰动信号和自适应步长调节机制,能够有效避免在局部最大功率点的停滞现象。
仿真分析显示,基于 FO - ESC 的光伏 MPPT 系统在标准测试条件下的跟踪效率达到 99.2%,较 IO - ESC 提升约 2.3 个百分点。在模拟部分遮挡的多峰场景中,FO - ESC 的优势更为显著:当光伏阵列存在 3 个以上局部峰值时,其全局寻优成功率仍保持在 95% 以上,而传统 ESC 的成功率仅为 78%。这种性能提升主要得益于两个方面:一是分数阶微分算子增强了系统对功率曲线斜率变化的敏感性,二是分数阶积分算子平滑了扰动带来的高频噪声,使梯度估计更为准确。
工程应用研究中,FO - ESC 与电力电子变换器的协同设计成为关注焦点。通过将分数阶控制律离散化并植入数字信号处理器(DSP),实验原型在实际环境测试中表现出良好的实时性。在为期一周的户外测试中,采用 FO - ESC 的 3kW 光伏系统较传统 MPPT 方法的发电量提升了 8.7%,特别是在云层快速变化的天气条件下,其功率波动幅度降低了 40%。这些结果证实了 FO - ESC 在实际光伏系统中的应用价值。
风力发电系统的混合分数阶控制策略
在风力发电领域,永磁同步发电机(PMSG)系统的 MPPT 控制要求控制器能够快速跟踪最佳叶尖速比。研究表明,传统整数阶 PI 控制器在风速剧烈变化时难以兼顾动态响应和稳态精度。最新提出的模糊分数阶 PIλ 控制器将模糊逻辑的不确定性处理能力与分数阶控制的动态调节优势相结合,为解决这一难题提供了有效方案。
该混合控制策略的核心是通过模糊规则库实时调整分数阶积分阶次 λ,实现控制性能的在线优化。在阶跃风速测试中,模糊分数阶 PIλ 控制器的转速超调量较整数阶 PI 控制器降低了 50%,且达到稳态的时间缩短了 40%。在随机风速工况下,其风能捕获效率提升了 3.2%,这对于提高风力发电系统的经济性具有重要意义。理论分析表明,模糊推理系统能够根据风速变化率和功率误差自适应调整分数阶算子的记忆深度,使控制器在快速响应与平滑调节之间取得最优平衡。
全功率换流器(FRC)的控制性能直接影响 FO - ESC 在风力发电系统中的应用效果。采用两电平双 PWM 拓扑的 FRC 与 FO - ESC 构成的闭环系统,在维持直流母线电压稳定的同时,实现了电磁功率的精确控制。实验数据显示,该系统在风速 4 - 20m/s 范围内均能保持较高的跟踪精度,最大功率点偏移量始终控制在额定功率的 2% 以内。这种优异性能得益于分数阶控制对系统参数变化的强鲁棒性,使其能够适应风力机从启动到额定风速的全工况范围。
性能优化与工程挑战
FO - ESC 的参数整定是实现其优异性能的关键环节,也是当前研究的热点问题。分数阶阶次、扰动幅度和滤波系数等参数的组合优化直接影响系统的动态特性。粒子群优化(PSO)算法在 FO - ESC 参数寻优中得到广泛应用,通过建立以积分时间绝对误差(ITAE)为目标函数的优化模型,能够快速找到全局最优参数组合。对比研究显示,经 PSO 优化的 FO - ESC 较手动整定参数的系统,其动态响应速度提升了 25%,稳态误差降低了 60%。
然而,分数阶算子的引入也带来了新的工程挑战。首先是计算复杂度的增加,分数阶微积分的数值实现需要更高的计算资源,这对嵌入式控制器的性能提出了更高要求。其次,分数阶阶次的物理意义不如整数阶明确,增加了参数整定的直观性难度。针对这些问题,研究人员提出了简化实现方案:通过 CRONE 控制理论将无限维度的分数阶系统近似为高阶整数阶系统,在保证控制性能的前提下降低计算负担。
在抗干扰性能方面,FO - ESC 表现出显著优势。实验测试表明,在相同的测量噪声和电网扰动条件下,FO - ESC 控制的 MPPT 系统其输出功率波动幅度较 IO - ESC 降低了 35%,这对于提高新能源发电系统的并网稳定性具有重要价值。这种强鲁棒性源于分数阶算子固有的滤波特性,能够在保留有用信号的同时有效抑制高频噪声。
研究展望与未来方向
分数阶极值寻优控制在 MPPT 中的研究虽已取得显著进展,但仍存在若干关键问题有待解决。首先是复杂动态环境下的自适应阶次调节机制,现有研究多采用固定阶次的分数阶算子,难以适应新能源系统的宽工况特性。未来可探索基于强化学习的在线阶次优化方法,使 FO - ESC 能够根据系统运行状态自主调整分数阶次。
其次是多能源互补系统中的协同控制问题。随着分布式能源的发展,光伏 - 风电混合系统的 MPPT 需要更智能的协调策略。FO - ESC 在多输入多输出系统中的扩展应用,以及不同能源间的动态权重分配算法将成为研究重点。此外,分数阶控制理论与新兴智能算法的融合,如将神经网络用于分数阶参数预测,有望进一步提升 MPPT 系统的智能化水平。
在工程应用层面,FO - ESC 的硬件实现成本和可靠性仍需优化。开发专用的分数阶控制芯片或 FPGA 模块,实现分数阶微积分的高效并行计算,将是推动 FO - ESC 产业化应用的关键一步。同时,建立标准化的 FO - ESC 性能评估体系,包括动态响应、鲁棒性和能耗指标等,对于技术推广和学术交流也至关重要。
分数阶极值寻优控制为新能源发电系统的最大功率点跟踪提供了一种革命性方法,其理论创新与技术突破正在重塑 MPPT 技术的发展格局。随着分数阶控制理论的不断完善和工程实现技术的持续进步,FO - ESC 有望成为下一代新能源控制系统的核心技术,为提高可再生能源利用率做出重要贡献。
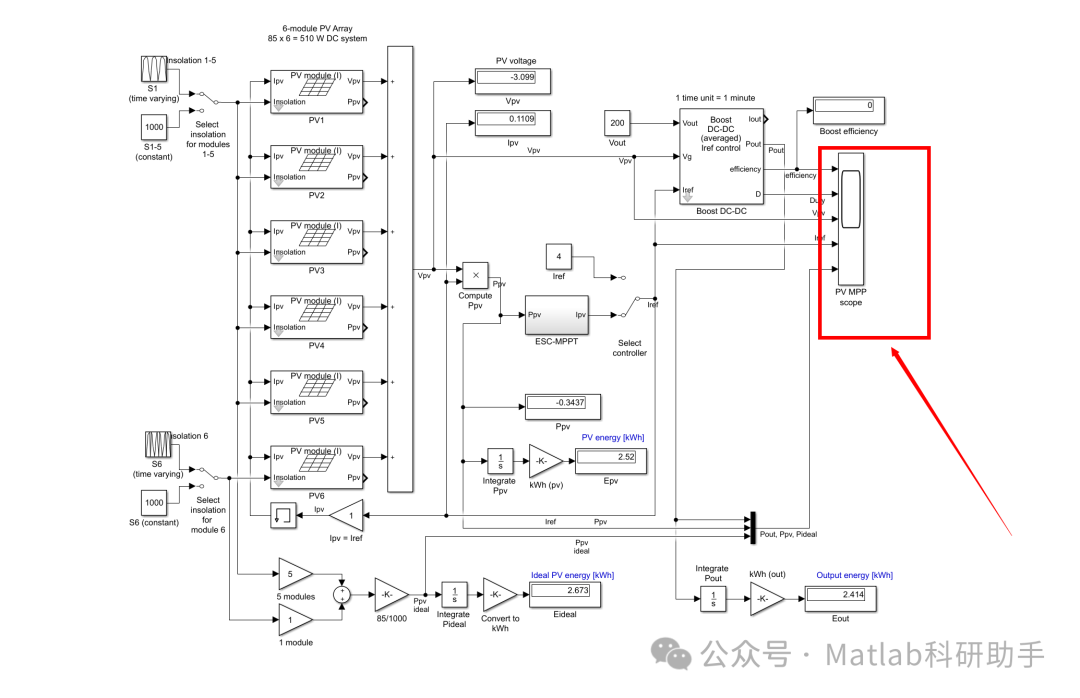
⛳️ 运行结果


🔗 参考文献
[1] 邵翠,丁宝,宋镇江,等.光伏系统最大功率点跟踪控制算法的研究[J].建筑电气, 2010, 29(6):5.DOI:10.3969/j.issn.1003-8493.2010.06.008.
[2] 刘士剑.基于GA-BPNN的光伏最大功率点跟踪控制研究[D].南京理工大学,2013.DOI:10.7666/d.Y2276186.
[3] 魏臻珠,曹晓璐,杨海波.基于Simulink的光伏电池最大功率点跟踪方法仿真研究[J].水电能源科学, 2013(12):254-256.
📣 部分代码
🎈 部分理论引用网络文献,若有侵权联系博主删除
👇 关注我领取海量matlab电子书和数学建模资料
🏆团队擅长辅导定制多种科研领域MATLAB仿真,助力科研梦:
🌈 各类智能优化算法改进及应用
生产调度、经济调度、装配线调度、充电优化、车间调度、发车优化、水库调度、三维装箱、物流选址、货位优化、公交排班优化、充电桩布局优化、车间布局优化、集装箱船配载优化、水泵组合优化、解医疗资源分配优化、设施布局优化、可视域基站和无人机选址优化、背包问题、 风电场布局、时隙分配优化、 最佳分布式发电单元分配、多阶段管道维修、 工厂-中心-需求点三级选址问题、 应急生活物质配送中心选址、 基站选址、 道路灯柱布置、 枢纽节点部署、 输电线路台风监测装置、 集装箱调度、 机组优化、 投资优化组合、云服务器组合优化、 天线线性阵列分布优化、CVRP问题、VRPPD问题、多中心VRP问题、多层网络的VRP问题、多中心多车型的VRP问题、 动态VRP问题、双层车辆路径规划(2E-VRP)、充电车辆路径规划(EVRP)、油电混合车辆路径规划、混合流水车间问题、 订单拆分调度问题、 公交车的调度排班优化问题、航班摆渡车辆调度问题、选址路径规划问题、港口调度、港口岸桥调度、停机位分配、机场航班调度、泄漏源定位
🌈 机器学习和深度学习时序、回归、分类、聚类和降维
2.1 bp时序、回归预测和分类
2.2 ENS声神经网络时序、回归预测和分类
2.3 SVM/CNN-SVM/LSSVM/RVM支持向量机系列时序、回归预测和分类
2.4 CNN|TCN|GCN卷积神经网络系列时序、回归预测和分类
2.5 ELM/KELM/RELM/DELM极限学习机系列时序、回归预测和分类
2.6 GRU/Bi-GRU/CNN-GRU/CNN-BiGRU门控神经网络时序、回归预测和分类
2.7 ELMAN递归神经网络时序、回归\预测和分类
2.8 LSTM/BiLSTM/CNN-LSTM/CNN-BiLSTM/长短记忆神经网络系列时序、回归预测和分类
2.9 RBF径向基神经网络时序、回归预测和分类
2.10 DBN深度置信网络时序、回归预测和分类
2.11 FNN模糊神经网络时序、回归预测
2.12 RF随机森林时序、回归预测和分类
2.13 BLS宽度学习时序、回归预测和分类
2.14 PNN脉冲神经网络分类
2.15 模糊小波神经网络预测和分类
2.16 时序、回归预测和分类
2.17 时序、回归预测预测和分类
2.18 XGBOOST集成学习时序、回归预测预测和分类
2.19 Transform各类组合时序、回归预测预测和分类
方向涵盖风电预测、光伏预测、电池寿命预测、辐射源识别、交通流预测、负荷预测、股价预测、PM2.5浓度预测、电池健康状态预测、用电量预测、水体光学参数反演、NLOS信号识别、地铁停车精准预测、变压器故障诊断
🌈图像处理方面
图像识别、图像分割、图像检测、图像隐藏、图像配准、图像拼接、图像融合、图像增强、图像压缩感知
🌈 路径规划方面
旅行商问题(TSP)、车辆路径问题(VRP、MVRP、CVRP、VRPTW等)、无人机三维路径规划、无人机协同、无人机编队、机器人路径规划、栅格地图路径规划、多式联运运输问题、 充电车辆路径规划(EVRP)、 双层车辆路径规划(2E-VRP)、 油电混合车辆路径规划、 船舶航迹规划、 全路径规划规划、 仓储巡逻
🌈 无人机应用方面
无人机路径规划、无人机控制、无人机编队、无人机协同、无人机任务分配、无人机安全通信轨迹在线优化、车辆协同无人机路径规划
🌈 通信方面
传感器部署优化、通信协议优化、路由优化、目标定位优化、Dv-Hop定位优化、Leach协议优化、WSN覆盖优化、组播优化、RSSI定位优化、水声通信、通信上传下载分配
🌈 信号处理方面
信号识别、信号加密、信号去噪、信号增强、雷达信号处理、信号水印嵌入提取、肌电信号、脑电信号、信号配时优化、心电信号、DOA估计、编码译码、变分模态分解、管道泄漏、滤波器、数字信号处理+传输+分析+去噪、数字信号调制、误码率、信号估计、DTMF、信号检测
🌈电力系统方面
微电网优化、无功优化、配电网重构、储能配置、有序充电、MPPT优化、家庭用电
🌈 元胞自动机方面
交通流 人群疏散 病毒扩散 晶体生长 金属腐蚀
🌈 雷达方面
卡尔曼滤波跟踪、航迹关联、航迹融合、SOC估计、阵列优化、NLOS识别
🌈 车间调度
零等待流水车间调度问题NWFSP 、 置换流水车间调度问题PFSP、 混合流水车间调度问题HFSP 、零空闲流水车间调度问题NIFSP、分布式置换流水车间调度问题 DPFSP、阻塞流水车间调度问题BFSP
👇
89

被折叠的 条评论
为什么被折叠?



