1、堆垛机控制系统STEP7硬件组态如下图

CPU CPU 314C-2 PN/DP 6ES7 314-6EH04-0AB0 SM 338 POS-INPUT
AO2x12Bit 6ES7 332-5HB01-0AB0

2、堆垛机控制系统STEP7内部变量
前进HMI M 0.0 BOOL
后退HMI M 0.1 BOOL
上升HMI M 0.2 BOOL
下降HMI M 0.3 BOOL
左伸HMI M 0.4 BOOL
右伸HMI M 0.5 BOOL
多深选择 M 0.6 BOOL
多叉选择 M 0.7 BOOL
高速HMI M 1.0 BOOL
启动HMI M 1.1 BOOL
确认HMI M 1.2 BOOL
停止HMI M 1.3 BOOL
走行禁止-HMI M 1.4 BOOL
升降禁止-HMI M 1.5 BOOL
货叉禁止-HMI M 1.6 BOOL
整机静止 M 1.7 BOOL
复位-HMI M 2.0 BOOL
列到位 M 2.1 BOOL
取货层到位 M 2.2 BOOL
放货层到位 M 2.3 BOOL
走行自学习标志 M 2.4 BOOL
升降自学习标志 M 2.5 BOOL
站台伸叉位置 M 2.6 BOOL
一叉左伸中间 M 2.7 BOOL
一叉右伸中间 M 3.0 BOOL
走行平段S2 M 3.1 BOOL
S4-X段 M 3.2 BOOL
站台列到位 M 3.3 BOOL
站台取货层到位 M 3.4 BOOL
站台放货层到位 M 3.5 BOOL
S4-Y段 M 3.6 BOOL
手动0/自动1切换 M 3.7 BOOL
故障 M 4.0 BOOL
消音 M 4.1 BOOL
升降平段S2 M 4.2 BOOL
中控启动 M 4.3 BOOL
中控复位 M 4.4 BOOL
离线/在线 M 4.5 BOOL
待机 M 4.6 BOOL
走行运行 M 4.7 BOOL
升降运行 M 5.0 BOOL
货叉运行 M 5.1 BOOL
初始化 M 5.2 BOOL
中位标志 M 5.3 BOOL
二叉中位标志 M 5.4 BOOL
急停标志 M 5.6 BOOL
任务清除 M 5.7 BOOL
走行测距值变小 M 6.0 BOOL
走行测距值变大 M 6.1 BOOL
升降测距值变小 M 6.2 BOOL
升降测距值变大 M 6.3 BOOL
货叉测距值变小 M 6.4 BOOL
货叉测距值变大 M 6.5 BOOL
走行直接抱闸标志 M 6.6 BOOL
升降直接抱闸标志 M 6.7 BOOL
允许前进 M 7.0 BOOL
允许后退 M 7.1 BOOL
允许上升 M 7.2 BOOL
允许下降 M 7.3 BOOL
允许左伸叉 M 7.4 BOOL
允许右伸叉 M 7.5 BOOL
允许叉二左伸 M 7.6 BOOL
允许叉二右伸 M 7.7 BOOL
一叉地址错误标志 M 8.0 BOOL
自动切换(画面使用) M 8.1 BOOL
货叉平段S2 M 8.2 BOOL
堆垛机在转轨端 M 8.3 BOOL
可以接收任务标志 M 8.4 BOOL
X停位 M 8.5 BOOL
Y停位 M 8.6 BOOL
Z停位 M 8.7 BOOL
忙/闲中间标志 M 9.0 BOOL
返回原点 M 9.1 BOOL
货叉清零右伸标志 M 9.2 BOOL
货叉清零左伸标志 M 9.3 BOOL
自动清零标志 M 9.4 BOOL
X-认址片到位 M 9.5 BOOL
地址正确标志 M 9.6 BOOL
Y-认址片到位 M 9.7 BOOL
走行减速内超速标志 M 10.0 BOOL
站台信号标志 M 10.1 BOOL
手动左伸保持标志 M 10.2 BOOL
手动右伸保持标志 M 10.3 BOOL
S4-Z M 10.4 BOOL
X-启动 M 10.5 BOOL
Y-启动 M 10.6 BOOL
Z-启动 M 10.7 BOOL
X-中速 M 11.0 BOOL
Y-中速 M 11.1 BOOL
Z-中速 M 11.2 BOOL
后限速段 M 11.3 BOOL
前限速段 M 11.4 BOOL
上限速段 M 11.5 BOOL
下限速段 M 11.6 BOOL
手动清零标志 M 11.7 BOOL
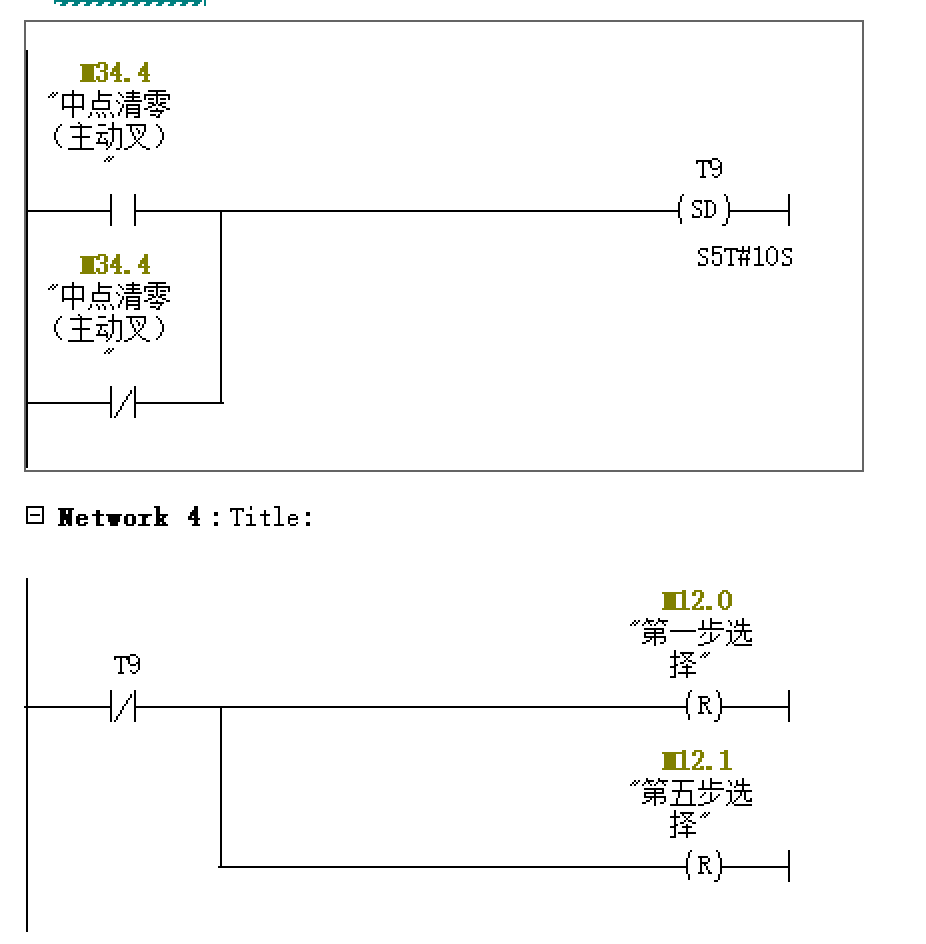
第一步选择 M 12.0 BOOL
第五步选择 M 12.1 BOOL
一叉需要清零标志 M 12.2 BOOL
二叉需要清零标志 M 12.3 BOOL
一叉站台取货 M 12.4 BOOL
一叉站台放货 M 12.5 BOOL
运行到站台 M 12.6 BOOL
二叉站台取货 M 12.7 BOOL
二叉站台放货 M 13.0 BOOL
Y停位方式选择 M 13.1 BOOL
第一步 M 13.2 BOOL
第二步 M 13.3 BOOL
第三步 M 13.4 BOOL
第四步 M 13.5 BOOL
第五步 M 13.6 BOOL
第六步 M 13.7 BOOL
第七步 M 14.0 BOOL
第八步 M 14.1 BOOL
设定地址-确认 M 14.2 BOOL
走行认址与测距校验错误 M 14.3 BOOL
升降认址与测距校验错误 M 14.4 BOOL
运动时_手动切换 M 14.5 BOOL
运动时_单机切换 M 14.6 BOOL
运动时_在线切换 M 14.7 BOOL
取货货位属性_禁用 M 15.0 BOOL
取货货位属性_小货位 M 15.1 BOOL
取货货位属性_自定义1 M 15.2 BOOL
取货货位属性_自定义2 M 15.3 BOOL
放货货位属性_禁用 M 15.4 BOOL
放货货位属性_小货位 M 15.5 BOOL
放货货位属性_自定义1 M 15.6 BOOL
放货货位属性_自定义2 M 15.7 BOOL
前进标志 M 17.0 BOOL
后退标志 M 17.1 BOOL
上升标志 M 17.2 BOOL
下降标志 M 17.3 BOOL
右伸标志 M 17.4 BOOL
左伸标志 M 17.5 BOOL
二叉右伸标志 M 17.6 BOOL
二叉左伸标志 M 17.7 BOOL
巷道0标志 M 18.0 BOOL
堆垛机意外停止在零巷道 M 18.1 BOOL
非零巷道标志 M 18.2 BOOL
货格有无货物检测标志 M 18.3 BOOL
第一步走行到位 M 18.5 BOOL
第一步升降到位 M 18.6 BOOL
第二步伸叉到位 M 18.7 BOOL
第三步上升到位 M 19.0 BOOL
第四部收叉到位 M 19.1 BOOL
第五步走行到位 M 19.2 BOOL
第五步升降到位 M 19.3 BOOL
第六步伸叉到位 M 19.4 BOOL
第七步下降到位 M 19.5 BOOL
第八步收叉到位 M 19.6 BOOL
走行激光测距故障 M 20.0 BOOL
升降激光测距故障 M 20.1 BOOL
一叉有取货任务 M 21.1 BOOL
一叉有放货任务 M 21.2 BOOL
二叉有取货任务 M 21.3 BOOL
一深位左取/放货 M 21.4 BOOL
一深位右取/放货 M 21.5 BOOL
二深位左取/放货 M 21.6 BOOL
二深位右取/放货 M 21.7 BOOL
100ms振荡源 M 25.0 BOOL
200ms振荡源 M 25.1 BOOL
400ms振荡源 M 25.2 BOOL
500ms振荡源 M 25.3 BOOL
800ms振荡源 M 25.4 BOOL
1s振荡源 M 25.5 BOOL
1s600ms振荡源 M 25.6 BOOL
2s振荡源 M 25.7 BOOL
单机 M 26.0 BOOL
在线 M 26.1 BOOL
紧急停止 M 26.2 BOOL
复位 M 26.3 BOOL
走行电机过载 M 26.4 BOOL
升降电机过载 M 26.5 BOOL
货叉电机过载 M 26.6 BOOL
走行变频器故障检测 M 26.7 BOOL
升降变频器故障检测 M 27.0 BOOL
货叉变频器故障检测 M 27.1 BOOL
走行制动(PLC) M 27.2 BOOL
走行制动(变频器) M 27.3 BOOL
升降制动(PLC) M 27.4 BOOL
升降制动(变频器) M 27.5 BOOL
货叉制动 M 27.6 BOOL
解锁 M 27.7 BOOL
制动器过载 M 28.0 BOOL
超高(中位) M 28.1 BOOL
超高(低位) M 28.2 BOOL
双车测距器状态 M 28.3 BOOL
走行原点 M 28.4 BOOL
走行反原点 M 28.5 BOOL
走行前认址 M 28.6 BOOL
走行后认址 M 28.7 BOOL
走行减速长距离(货架侧) M 29.1 BOOL
走行减速短离(轨道侧) M 29.2 BOOL
走行前极限 M 29.4 BOOL
走行后极限 M 29.5 BOOL
地面急停 M 29.6 BOOL
地面钥匙手自动 M 29.7 BOOL
升降松绳 M 30.7 BOOL
升降超速 M 31.0 BOOL
配重失效 M 31.1 BOOL
上认址 M 31.2 BOOL
中认址 M 31.3 BOOL
下认址 M 31.4 BOOL
升降下原点 M 31.5 BOOL
升降上原点 M 31.6 BOOL
升降上减速 M 31.7 BOOL
升降下减速 M 32.0 BOOL
升降下极限 M 32.1 BOOL
升降上极限 M 32.2 BOOL
左超长 M 33.0 BOOL
右超长 M 33.2 BOOL
左超宽 M 33.4 BOOL
右超宽 M 33.5 BOOL
载货台内货物检测 M 33.6 BOOL
左货架货物检测 M 33.7 BOOL
右货架货物检测 M 34.0 BOOL
超高(高位) M 34.1 BOOL
中位(被动叉) M 34.3 BOOL
中点清零(主动叉) M 34.4 BOOL
货叉左极限 M 34.5 BOOL
货叉右极限 M 34.6 BOOL
安全继电器状态 M 34.7 BOOL
站台一允许信号 M 37.1 BOOL
站台二允许信号 M 37.2 BOOL
站台三允许信号 M 37.3 BOOL
站台四允许信号 M 37.4 BOOL
二深位左货架货物检测 M 37.5 BOOL
二深位右货架货物检测 M 37.6 BOOL
巷道识别(靠轨道) M 37.7 BOOL
巷道识别(靠轨道中间) M 38.0 BOOL
巷道识别(靠货架中间) M 38.1 BOOL
巷道识别(靠货架) M 38.2 BOOL
走行变频器使能 M 41.0 BOOL
走行电机制动器控制 M 41.1 BOOL
走行变频器正转(前进) M 41.2 BOOL
走行变频器反转(后退) M 41.3 BOOL
走行变频器S曲线切换 M 41.4 BOOL
升降变频器使能 M 41.5 BOOL
升降电机制动器控制 M 41.6 BOOL
升降电机正转(上升) M 41.7 BOOL
升降电机反转(下降) M 42.0 BOOL
升降变频器S曲线切换 M 42.1 BOOL
货叉变频器使能 M 42.2 BOOL
货叉电机制动器控制 M 42.3 BOOL
货叉左伸 M 42.4 BOOL
货叉右伸 M 42.5 BOOL
货叉变频器S曲线切换 M 42.6 BOOL
货叉高低速切换 M 42.7 BOOL
站台一禁止信号 M 43.0 BOOL
站台二禁止信号 M 43.1 BOOL
站台三禁止信号 M 43.2 BOOL
站台四禁止信号 M 43.3 BOOL
二叉货叉变频器使能 M 43.4 BOOL
二叉货叉抱闸控制 M 43.5 BOOL
二叉左伸 M 43.6 BOOL
二叉右伸 M 43.7 BOOL
二叉货叉S曲线切换 M 44.0 BOOL
二叉货叉高低速切换 M 44.1 BOOL
声报警 M 44.5 BOOL
光报警 M 44.6 BOOL
在线指示/任务指示 M 44.7 BOOL
安全继电器输出 M 45.0 BOOL
安全继电器复位 M 45.1 BOOL
走行空开故障 M 200.0 BOOL
走行变频器故障 M 200.1 BOOL
走行前极限故障 M 200.2 BOOL
走行后极限故障 M 200.3 BOOL
走行原点触发位置错误 M 200.4 BOOL
走行反原点触发位置错误 M 200.5 BOOL
走行测距值无变化 M 200.6 BOOL
走行测距值故障 M 200.7 BOOL
走行测距值不在设定范围 M 201.0 BOOL
走行测距值变化率超过设定 M 201.1 BOOL
走行方向错误 M 201.2 BOOL
走行认址错误 M 201.3 BOOL
走行减速错误 M 201.4 BOOL
走行抱闸错误 M 201.5 BOOL
走行超差 M 201.6 BOOL
走行目标不在设定范围 M 202.0 BOOL
设备号错误 M 202.2 BOOL
二深位空出故障 M 202.3 BOOL
二深位重入故障 M 202.4 BOOL
二深位取/放货一深位有货 M 202.5 BOOL
升降空开故障 M 203.0 BOOL
升降变频器故障 M 203.1 BOOL
升降上极限故障 M 203.2 BOOL
升降下极限故障 M 203.3 BOOL
升降原点触发位置错误 M 203.4 BOOL
升降反原点触发位置错误 M 203.5 BOOL
升降测距值无变化 M 203.6 BOOL
升降测距值故障 M 203.7 BOOL
升降测距值不在设定范围 M 204.0 BOOL
升降测距值变化率超过设定 M 204.1 BOOL
升降方向错误 M 204.2 BOOL
升降认址错误 M 204.3 BOOL
升降减速错误 M 204.4 BOOL
升降抱闸错误 M 204.5 BOOL
升降超差 M 204.6 BOOL
升降目标不在设定范围 M 205.0 BOOL
非中点升降超过设定值 M 205.1 BOOL
目标巷道错误 M 205.3 BOOL
巷道进错 M 205.4 BOOL
零巷道超速 M 205.5 BOOL
货叉空开故障 M 206.0 BOOL
货叉变频器故障 M 206.1 BOOL
左极限 M 206.2 BOOL
右极限 M 206.3 BOOL
货叉不在中位 M 206.4 BOOL
中点清零触发位置错误 M 206.5 BOOL
货叉抱闸错误 M 206.6 BOOL
货叉测距值无变化 M 207.0 BOOL
货叉运动超过设定的时间 M 207.1 BOOL
伸叉方向错误 M 207.2 BOOL
左超长故障 M 207.3 BOOL
右超长故障 M 207.4 BOOL
左超宽故障 M 207.5 BOOL
右超宽故障 M 207.6 BOOL
取货载货台上有货 M 208.0 BOOL
放货载货台上无货 M 208.1 BOOL
空出 M 208.2 BOOL
重入 M 208.3 BOOL
超高故障 M 208.4 BOOL
危险距离/双车测距器损坏 M 208.5 BOOL
机上急停 M 209.0 BOOL
地面急停故障 M 209.1 BOOL
载货台急停故障 M 209.2 BOOL
安全继电器空开故障 M 209.3 BOOL
安全继电器保护空开 M 209.4 BOOL
安全继电器没吸合 M 209.5 BOOL
松绳故障 M 209.6 BOOL
断绳故障 M 210.0 BOOL
超速制动器故障 M 210.1 BOOL
传感器配电空开 M 210.2 BOOL
超重 M 210.3 BOOL
欠载 M 210.4 BOOL
任务超时 M 210.5 BOOL
初始化未完成 M 210.6 BOOL
无站台信号 M 211.0 BOOL
运动时切换钥匙开关 M 211.1 BOOL
地址错误 M 211.2 BOOL
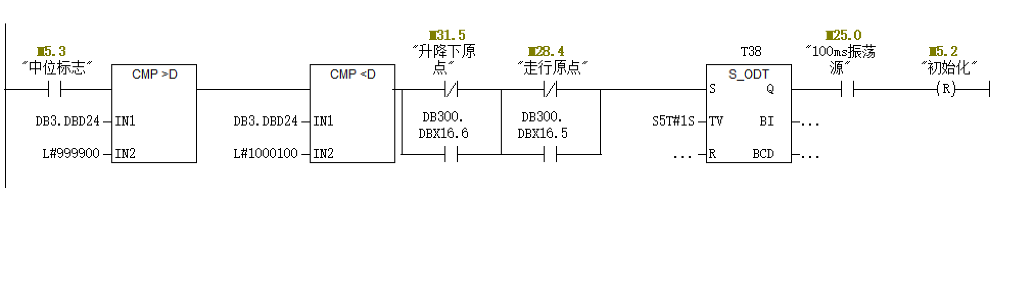
3、堆垛机控制系统STEP7 OB1功能块
CALL "状态检测 FC100"
CALL "通讯 FC101"
CALL "故障 FC102"
CALL "主控程序 FC104"
CALL "运动速度控制 FC105"
CALL "跑合"


932

被折叠的 条评论
为什么被折叠?



