✅作者简介:热爱科研的Matlab仿真开发者,擅长数据处理、建模仿真、程序设计、完整代码获取、论文复现及科研仿真。
🍎 往期回顾关注个人主页:Matlab科研工作室
🍊个人信条:格物致知,完整Matlab代码及仿真咨询内容私信。
🔥 内容介绍
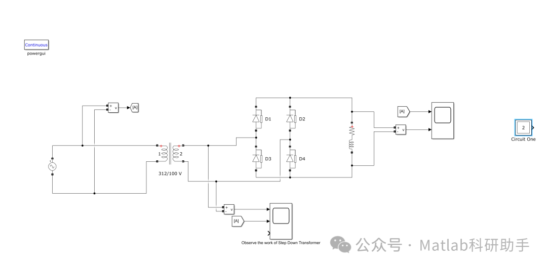
在电力电子技术领域,单相非控整流器是将交流电转换为直流电的基础设备,而带 RL 负载的全波桥式整流器作为其中的典型代表,凭借其结构简单、可靠性高、成本低廉等优势,在工业控制、民用电子设备等领域得到了广泛应用。它无需额外的控制电路即可实现整流功能,能够稳定地为含电阻和电感的负载提供直流电源,是一种功能齐全的电能转换装置。
基本组成结构
带 RL 负载的单相非控全波桥式整流器主要由四个二极管(VD1、VD2、VD3、VD4)组成的整流桥、交流电源(通常为单相 220V 或 380V 交流电)以及 RL 负载(电阻 R 和电感 L 串联组成)构成。
四个二极管按照一定的方式连接形成桥式结构:VD1 的阳极与 VD3 的阴极相连,作为整流桥的一个交流输入端;VD2 的阳极与 VD4 的阴极相连,作为另一个交流输入端;VD1 的阴极与 VD2 的阴极相连,作为整流桥的直流输出正极;VD3 的阳极与 VD4 的阳极相连,作为直流输出负极;RL 负载则连接在直流输出的正负极之间。这种结构能够保证在交流电源的正负半周内,都有电流通过负载,实现全波整流。
工作原理

波形分析
输入电压与输出电压波形
输入的单相交流电压波形为标准的正弦波,正负半周对称。经过全波桥式整流后,输出的直流电压波形为脉动的直流波形,它是将交流电压的负半周翻转到正半周后形成的,由两个半波组成一个周期,因此其脉动频率是输入交流电源频率的两倍(对于 50Hz 的交流电,输出电压脉动频率为 100Hz)。
与纯电阻负载相比,带 RL 负载时,由于电感的储能和释能作用,输出电压在过零点附近不会立即下降到零,而是会有一个逐渐衰减的过程,使得电压波形的连续性更好,脉动程度有所降低。
负载电流波形
负载电流的波形受电感 L 的影响较大。当 L 值较大时,电感的阻碍作用显著,电流的变化较为平缓,波形接近一条平稳的直线;当 L 值较小时,电流波形的脉动程度会增大,但仍比纯电阻负载时的电流波形平滑。
在每个半周内,电流从初始值开始逐渐变化,在电压达到峰值时,电流也接近峰值;随着电压的降低,电流由于电感的作用不会迅速减小,而是缓慢下降。这种特性使得负载能够获得相对稳定的电流,有利于设备的正常运行。
性能参数
整流输出电压平均值(U₀)
整流输出电压平均值是衡量整流器输出直流电压大小的重要参数。对于带 RL 负载的单相非控全波桥式整流器,其输出电压平均值 U₀的计算公式为:U₀=2U₂ₘ/π≈0.9U₂,其中 U₂为交流输入电压的有效值。该值反映了整流器能够提供的平均直流电压水平。
整流输出电流平均值(I₀)
整流输出电流平均值 I₀与输出电压平均值 U₀和负载电阻 R 有关(在忽略电感直流电阻的情况下),其计算公式为:I₀=U₀/R≈0.9U₂/R。它表示通过负载的平均电流大小,是选择负载和整流器件的重要依据。
脉动系数(S)
脉动系数用于描述输出电压或电流的脉动程度,定义为输出电压(或电流)的基波分量有效值与平均值之比。对于带 RL 负载的全波桥式整流器,其脉动系数 S 较小,且随着电感 L 的增大而进一步减小,说明其输出的直流电质量较高,脉动程度较低。
二极管的工作参数
整流桥中的二极管在工作过程中需要承受一定的反向电压和通过一定的正向电流。每个二极管承受的最大反向电压为交流输入电压的最大值 U₂ₘ;通过二极管的平均电流为负载电流平均值的一半,即 I_D=I₀/2。在选择二极管时,需要确保其反向耐压和额定正向电流满足上述要求,以保证整流器的安全可靠运行。
应用场景
带 RL 负载的单相非控全波桥式整流器凭借其优良的性能,在多个领域有着广泛的应用:
- 工业控制领域:在小型电机驱动系统中,可作为直流电源为电机提供电能,利用其输出的平稳电流保证电机的稳定运转;在继电器、电磁阀等控制元件的供电电路中,能够提供可靠的直流电压,确保控制元件的正常工作。
- 民用电子设备:在充电器(如手机充电器、笔记本电脑充电器的前级整流部分)中,将市电转换为直流电,为后续的稳压电路提供输入;在电风扇、洗衣机等家用电器的电源电路中,为控制电路和电机提供直流电源。
- 仪器仪表领域:在各种测量仪器、检测设备中,作为直流电源的核心部分,为仪器内部的电路提供稳定的直流电压,保证仪器的测量精度和工作稳定性。
⛳️ 运行结果




🔗 参考文献
[1] 黄江波.基于Matlab的三相桥式全控整流电路的仿真研究[J].现代电子技术, 2010, 33(8):3.DOI:10.3969/j.issn.1004-373X.2010.08.062.
[2] 肖松松,荣军,李翔,等.三相桥式全控整流电路的建模与仿真[J].电子技术(上海), 2014(1):3.DOI:CNKI:SUN:DZJS.0.2014-01-006.
[3] 谢涛,荣军,何凯,等.单相桥式整流电路在MATLAB中的建模与仿真[J].电子技术(上海), 2014.
📣 部分代码
🎈 部分理论引用网络文献,若有侵权联系博主删除
👇 关注我领取海量matlab电子书和数学建模资料
🏆团队擅长辅导定制多种科研领域MATLAB仿真,助力科研梦:
🌈 各类智能优化算法改进及应用
生产调度、经济调度、装配线调度、充电优化、车间调度、发车优化、水库调度、三维装箱、物流选址、货位优化、公交排班优化、充电桩布局优化、车间布局优化、集装箱船配载优化、水泵组合优化、解医疗资源分配优化、设施布局优化、可视域基站和无人机选址优化、背包问题、 风电场布局、时隙分配优化、 最佳分布式发电单元分配、多阶段管道维修、 工厂-中心-需求点三级选址问题、 应急生活物质配送中心选址、 基站选址、 道路灯柱布置、 枢纽节点部署、 输电线路台风监测装置、 集装箱调度、 机组优化、 投资优化组合、云服务器组合优化、 天线线性阵列分布优化、CVRP问题、VRPPD问题、多中心VRP问题、多层网络的VRP问题、多中心多车型的VRP问题、 动态VRP问题、双层车辆路径规划(2E-VRP)、充电车辆路径规划(EVRP)、油电混合车辆路径规划、混合流水车间问题、 订单拆分调度问题、 公交车的调度排班优化问题、航班摆渡车辆调度问题、选址路径规划问题、港口调度、港口岸桥调度、停机位分配、机场航班调度、泄漏源定位
🌈 机器学习和深度学习时序、回归、分类、聚类和降维
2.1 bp时序、回归预测和分类
2.2 ENS声神经网络时序、回归预测和分类
2.3 SVM/CNN-SVM/LSSVM/RVM支持向量机系列时序、回归预测和分类
2.4 CNN|TCN|GCN卷积神经网络系列时序、回归预测和分类
2.5 ELM/KELM/RELM/DELM极限学习机系列时序、回归预测和分类
2.6 GRU/Bi-GRU/CNN-GRU/CNN-BiGRU门控神经网络时序、回归预测和分类
2.7 ELMAN递归神经网络时序、回归\预测和分类
2.8 LSTM/BiLSTM/CNN-LSTM/CNN-BiLSTM/长短记忆神经网络系列时序、回归预测和分类
2.9 RBF径向基神经网络时序、回归预测和分类
2.10 DBN深度置信网络时序、回归预测和分类
2.11 FNN模糊神经网络时序、回归预测
2.12 RF随机森林时序、回归预测和分类
2.13 BLS宽度学习时序、回归预测和分类
2.14 PNN脉冲神经网络分类
2.15 模糊小波神经网络预测和分类
2.16 时序、回归预测和分类
2.17 时序、回归预测预测和分类
2.18 XGBOOST集成学习时序、回归预测预测和分类
2.19 Transform各类组合时序、回归预测预测和分类
方向涵盖风电预测、光伏预测、电池寿命预测、辐射源识别、交通流预测、负荷预测、股价预测、PM2.5浓度预测、电池健康状态预测、用电量预测、水体光学参数反演、NLOS信号识别、地铁停车精准预测、变压器故障诊断
🌈图像处理方面
图像识别、图像分割、图像检测、图像隐藏、图像配准、图像拼接、图像融合、图像增强、图像压缩感知
🌈 路径规划方面
旅行商问题(TSP)、车辆路径问题(VRP、MVRP、CVRP、VRPTW等)、无人机三维路径规划、无人机协同、无人机编队、机器人路径规划、栅格地图路径规划、多式联运运输问题、 充电车辆路径规划(EVRP)、 双层车辆路径规划(2E-VRP)、 油电混合车辆路径规划、 船舶航迹规划、 全路径规划规划、 仓储巡逻
🌈 无人机应用方面
无人机路径规划、无人机控制、无人机编队、无人机协同、无人机任务分配、无人机安全通信轨迹在线优化、车辆协同无人机路径规划
🌈 通信方面
传感器部署优化、通信协议优化、路由优化、目标定位优化、Dv-Hop定位优化、Leach协议优化、WSN覆盖优化、组播优化、RSSI定位优化、水声通信、通信上传下载分配
🌈 信号处理方面
信号识别、信号加密、信号去噪、信号增强、雷达信号处理、信号水印嵌入提取、肌电信号、脑电信号、信号配时优化、心电信号、DOA估计、编码译码、变分模态分解、管道泄漏、滤波器、数字信号处理+传输+分析+去噪、数字信号调制、误码率、信号估计、DTMF、信号检测
🌈电力系统方面
微电网优化、无功优化、配电网重构、储能配置、有序充电、MPPT优化、家庭用电
🌈 元胞自动机方面
交通流 人群疏散 病毒扩散 晶体生长 金属腐蚀
🌈 雷达方面
卡尔曼滤波跟踪、航迹关联、航迹融合、SOC估计、阵列优化、NLOS识别
🌈 车间调度
零等待流水车间调度问题NWFSP 、 置换流水车间调度问题PFSP、 混合流水车间调度问题HFSP 、零空闲流水车间调度问题NIFSP、分布式置换流水车间调度问题 DPFSP、阻塞流水车间调度问题BFSP
👇
带RL负载全波桥式整流器及Simulink仿真
211

被折叠的 条评论
为什么被折叠?



