✅作者简介:热爱科研的Matlab仿真开发者,擅长数据处理、建模仿真、程序设计、完整代码获取、论文复现及科研仿真。
🍎 往期回顾关注个人主页:Matlab科研工作室
🍊个人信条:格物致知,完整Matlab代码及仿真咨询内容私信。
🔥 内容介绍
本文旨在探讨在双母线电力系统中,如何利用基于比例积分(PI)控制器的静止同步补偿器(STATCOM)进行无功补偿。双母线系统因其高可靠性和灵活性在电力系统中得到广泛应用。然而,随着负荷的不断变化和新能源并网的增加,系统中的无功功率波动愈发显著,这不仅影响电能质量,还可能导致电压不稳定甚至系统崩溃。STATCOM作为一种先进的无功补偿装置,凭借其快速响应、连续可调以及双向无功补偿能力,成为解决此类问题的理想选择。本文将详细阐述STATCOM的工作原理、PI控制器在STATCOM控制中的应用以及其在双母线系统中的无功补偿策略,并通过理论分析和仿真结果,验证基于PI控制器的STATCOM在提升双母线系统电能质量和运行稳定性方面的有效性。
关键词:双母线系统;STATCOM;无功补偿;PI控制器;电能质量
-
引言
随着现代电力系统规模的不断扩大和复杂性的日益增加,电能质量问题受到越来越多的关注。无功功率在电力系统中扮演着至关重要的角色,它直接影响着电网的电压水平和输电能力。特别是在双母线系统中,其复杂的拓扑结构和灵活的运行方式使得无功功率的控制更具挑战性。传统的无功补偿设备,如并联电容器组和电抗器,虽然成本较低,但其补偿精度和响应速度有限,难以满足现代电力系统对快速、精确无功补偿的需求。
静止同步补偿器(STATCOM)作为柔性交流输电系统(FACTS)装置中的一种,近年来得到了广泛研究和应用。STATCOM通过电力电子变换器实现无功功率的快速吞吐,能够动态地调节系统电压,抑制电压波动,提高系统的暂态稳定性。其核心在于控制策略的设计,其中比例积分(PI)控制器因其结构简单、易于实现且控制效果良好,在STATCOM的控制中占据主导地位。
本文将深入探讨基于PI控制器的STATCOM在双母线系统中的无功补偿技术,旨在为提升双母线系统的电能质量和运行稳定性提供理论依据和技术支持。
-
STATCOM工作原理
STATCOM主要由电压源型逆变器(VSC)、直流侧电容器、交流侧电抗器和控制系统组成。其基本工作原理是通过VSC产生与电网同频率、可调幅值和相位的交流电压,并通过交流侧电抗器与电网进行无功功率交换。
当STATCOM输出电压幅值大于电网电压幅值时,STATCOM向电网发出容性无功功率;反之,当STATCOM输出电压幅值小于电网电压幅值时,STATCOM从电网吸收感性无功功率。通过精确控制VSC的输出电压,STATCOM可以实现对无功功率的快速、连续和双向调节。直流侧电容器用于维持VSC直流电压的稳定,而交流侧电抗器则起到隔离高次谐波和限制短路电流的作用。
-
基于PI控制器的STATCOM控制策略
STATCOM的控制策略是其实现高性能无功补偿的关键。在众多控制策略中,基于PI控制器的控制策略因其成熟可靠、易于实现而得到广泛应用。典型的STATCOM控制系统通常采用双闭环控制结构,即电流内环和电压外环。
3.1. 电压外环控制
电压外环的主要任务是维持电网母线电压的稳定。通过比较电网母线电压的实际值与参考值之间的偏差,PI控制器产生一个无功电流指令信号。该指令信号将作为电流内环的参考,指导STATCOM输出相应的无功电流。电压外环的PI控制器参数(Kp和Ki)需要根据系统的动态特性进行整定,以确保系统具有良好的响应速度和稳定性。
3.2. 电流内环控制
电流内环的目标是使STATCOM输出的无功电流能够快速准确地跟踪电压外环给出的指令。电流内环通常也采用PI控制器。通过测量STATCOM输出电流的d-q轴分量(在同步旋转坐标系下),并与指令电流进行比较,PI控制器生成调制信号,用于控制VSC的开关器件,从而精确控制STATCOM的输出电流。电流内环的响应速度通常比电压外环快得多,以确保对无功电流的快速调节能力。
3.3. 直流电压控制
除了无功功率控制外,STATCOM还需要维持直流侧电容器电压的稳定。直流电压控制通常也采用PI控制器。通过检测直流侧电容器电压,并与参考值进行比较,PI控制器产生一个有功电流指令信号。STATCOM通过吸收或发出少量有功功率来补偿自身的损耗,并维持直流电压的稳定。
-
STATCOM在双母线系统中的无功补偿应用
双母线系统具有供电可靠性高、运行方式灵活等优点,但同时也面临着无功功率优化分配和电压控制的挑战。将STATCOM引入双母线系统进行无功补偿,可以显著提升系统的运行性能。
4.1. 提升电压稳定性
当双母线系统中的负荷发生变化时,尤其是大负荷的投切,会导致母线电压的波动。STATCOM能够快速响应电压变化,通过调节其输出的无功功率,抑制电压波动,将母线电压维持在规定范围内,从而提高系统的电压稳定性。
4.2. 改善电能质量
双母线系统中的谐波电流和电压不平衡等电能质量问题,会降低供电可靠性和设备运行效率。STATCOM除了具备无功补偿能力外,一些先进的STATCOM还具备抑制谐波和补偿不平衡电流的功能。通过在控制策略中加入谐波检测和不平衡补偿模块,STATCOM可以有效改善双母线系统的电能质量。
4.3. 增强系统暂态稳定性
当双母线系统发生故障(如短路故障)时,系统电压会急剧下降。STATCOM能够快速注入无功电流,支撑故障点电压,有助于防止发电机失步,提高系统的暂态稳定性。
4.4. 优化无功功率潮流
在双母线系统中,STATCOM可以通过优化无功功率的分配,减少输电线路上的无功损耗,提高电能传输效率。通过配合能量管理系统,STATCOM可以根据系统运行状态,实时调整无功输出,实现整个双母线系统的无功功率优化。
-
结论
本文对基于PI控制器的STATCOM在双母线系统中的无功补偿进行了深入研究。STATCOM以其快速响应、连续可调和双向无功补偿的优势,成为解决双母线系统无功功率问题、提升电能质量和运行稳定性的有效手段。PI控制器因其简单高效,在STATCOM的电压外环、电流内环以及直流电压控制中发挥着关键作用。
通过理论分析可以看出,将基于PI控制器的STATCOM应用于双母线系统,能够有效地抑制电压波动,改善电能质量,增强系统暂态稳定性,并优化无功功率潮流。未来的研究可以进一步关注STATCOM多目标控制策略,例如将谐波抑制、电压控制和系统稳定性提升等多个目标集成到统一的控制框架中,以实现更全面的电力系统优化控制。同时,随着人工智能和机器学习技术的发展,将这些先进技术与STATCOM控制相结合,有望进一步提升其性能,为构建更加智能和可靠的电力系统提供新的思路。
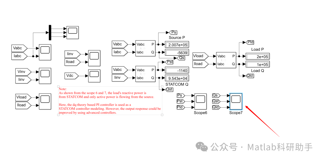
⛳️ 运行结果


🔗 参考文献
[1] 蔚飞.STATCOM在电压/无功控制中协调应用的研究[D].西安理工大学[2025-10-21].DOI:CNKI:CDMD:2.2010.141299.
[2] 魏薇,史林军,赫卫国,等.含STATCOM的风电场级多PI控制器参数优化[J].广东电力, 2018, 31(9):8.DOI:10.3969/j.issn.1007-290X.2018.009.008.
[3] 魏薇,史林军,赫卫国,等.含STATCOM的风电场级多PI控制器参数优化[J].广东电力, 2018, 031(009):62-69.
📣 部分代码
🎈 部分理论引用网络文献,若有侵权联系博主删除
👇 关注我领取海量matlab电子书和数学建模资料
🏆团队擅长辅导定制多种科研领域MATLAB仿真,助力科研梦:
🌈 各类智能优化算法改进及应用
生产调度、经济调度、装配线调度、充电优化、车间调度、发车优化、水库调度、三维装箱、物流选址、货位优化、公交排班优化、充电桩布局优化、车间布局优化、集装箱船配载优化、水泵组合优化、解医疗资源分配优化、设施布局优化、可视域基站和无人机选址优化、背包问题、 风电场布局、时隙分配优化、 最佳分布式发电单元分配、多阶段管道维修、 工厂-中心-需求点三级选址问题、 应急生活物质配送中心选址、 基站选址、 道路灯柱布置、 枢纽节点部署、 输电线路台风监测装置、 集装箱调度、 机组优化、 投资优化组合、云服务器组合优化、 天线线性阵列分布优化、CVRP问题、VRPPD问题、多中心VRP问题、多层网络的VRP问题、多中心多车型的VRP问题、 动态VRP问题、双层车辆路径规划(2E-VRP)、充电车辆路径规划(EVRP)、油电混合车辆路径规划、混合流水车间问题、 订单拆分调度问题、 公交车的调度排班优化问题、航班摆渡车辆调度问题、选址路径规划问题、港口调度、港口岸桥调度、停机位分配、机场航班调度、泄漏源定位
🌈 机器学习和深度学习时序、回归、分类、聚类和降维
2.1 bp时序、回归预测和分类
2.2 ENS声神经网络时序、回归预测和分类
2.3 SVM/CNN-SVM/LSSVM/RVM支持向量机系列时序、回归预测和分类
2.4 CNN|TCN|GCN卷积神经网络系列时序、回归预测和分类
2.5 ELM/KELM/RELM/DELM极限学习机系列时序、回归预测和分类
2.6 GRU/Bi-GRU/CNN-GRU/CNN-BiGRU门控神经网络时序、回归预测和分类
2.7 ELMAN递归神经网络时序、回归\预测和分类
2.8 LSTM/BiLSTM/CNN-LSTM/CNN-BiLSTM/长短记忆神经网络系列时序、回归预测和分类
2.9 RBF径向基神经网络时序、回归预测和分类
2.10 DBN深度置信网络时序、回归预测和分类
2.11 FNN模糊神经网络时序、回归预测
2.12 RF随机森林时序、回归预测和分类
2.13 BLS宽度学习时序、回归预测和分类
2.14 PNN脉冲神经网络分类
2.15 模糊小波神经网络预测和分类
2.16 时序、回归预测和分类
2.17 时序、回归预测预测和分类
2.18 XGBOOST集成学习时序、回归预测预测和分类
2.19 Transform各类组合时序、回归预测预测和分类
方向涵盖风电预测、光伏预测、电池寿命预测、辐射源识别、交通流预测、负荷预测、股价预测、PM2.5浓度预测、电池健康状态预测、用电量预测、水体光学参数反演、NLOS信号识别、地铁停车精准预测、变压器故障诊断
🌈图像处理方面
图像识别、图像分割、图像检测、图像隐藏、图像配准、图像拼接、图像融合、图像增强、图像压缩感知
🌈 路径规划方面
旅行商问题(TSP)、车辆路径问题(VRP、MVRP、CVRP、VRPTW等)、无人机三维路径规划、无人机协同、无人机编队、机器人路径规划、栅格地图路径规划、多式联运运输问题、 充电车辆路径规划(EVRP)、 双层车辆路径规划(2E-VRP)、 油电混合车辆路径规划、 船舶航迹规划、 全路径规划规划、 仓储巡逻
🌈 无人机应用方面
无人机路径规划、无人机控制、无人机编队、无人机协同、无人机任务分配、无人机安全通信轨迹在线优化、车辆协同无人机路径规划
🌈 通信方面
传感器部署优化、通信协议优化、路由优化、目标定位优化、Dv-Hop定位优化、Leach协议优化、WSN覆盖优化、组播优化、RSSI定位优化、水声通信、通信上传下载分配
🌈 信号处理方面
信号识别、信号加密、信号去噪、信号增强、雷达信号处理、信号水印嵌入提取、肌电信号、脑电信号、信号配时优化、心电信号、DOA估计、编码译码、变分模态分解、管道泄漏、滤波器、数字信号处理+传输+分析+去噪、数字信号调制、误码率、信号估计、DTMF、信号检测
🌈电力系统方面
微电网优化、无功优化、配电网重构、储能配置、有序充电、MPPT优化、家庭用电
🌈 元胞自动机方面
交通流 人群疏散 病毒扩散 晶体生长 金属腐蚀
🌈 雷达方面
卡尔曼滤波跟踪、航迹关联、航迹融合、SOC估计、阵列优化、NLOS识别
🌈 车间调度
零等待流水车间调度问题NWFSP 、 置换流水车间调度问题PFSP、 混合流水车间调度问题HFSP 、零空闲流水车间调度问题NIFSP、分布式置换流水车间调度问题 DPFSP、阻塞流水车间调度问题BFSP
👇
964

被折叠的 条评论
为什么被折叠?



