1、NVIC介绍
NVIC英文全称是Nested Vectored Interrupt Controller,即嵌套向量中断控制器
嵌套向量中断控制器(NVIC)和处理器核的接口紧密相连,可以实现低延迟的中断处理和高效地 处理晚到的中断,管理包括内核异常等中断。
NVIC有多个输入口,多个中断线路都可以由此接入(一个外设可能同时占用多个中断通道);同时NVIC只有一个输出口,根据中断的优先级分配中断的先后顺序,并交由CPU处理
NVIC优先级分组
NVIC的中断优先级由优先级寄存器的4位(0~15) 决定,数值越小,优先级越高,这4位可以进行切分,分为高n位的抢占优先级和低(4-n)位的响应优先级。抢占优先级高的可以中断嵌套,响应优先级高的可以优先排队,抢占优先级和响应优先级均相同的按中断号排队

(Ps:上述【按中断号排队】,中断号为下图中【优先级】栏的数字,同样数值越小,优先级越高,表太长不截了,截取自STM32中文参考手册中【9.1.2 中断和异常向量 章节中的 表55】)

2、EXTI介绍
EXTI(Extern Interrupt) ,即外部中断,可以监测指定GPIO口的电平信号,当其指定的GPIO口产生电平变化时,EXTI将立即向NVIC发出中断申请,经过NVIC裁决后即可中断CPU主程序,使CPU执行EXTI对应的中断程序
支持的触发方式:上升沿/下降沿/双边沿/软件触发
支持的GPIO口:所有GPO口,但相同的Pin不能同时触发中断
通道数:16个GPIO_Pin,外加PVD输出、RTC闹钟、USB唤醒、以太网唤醒
触发响应方式:中断响应/事件响应
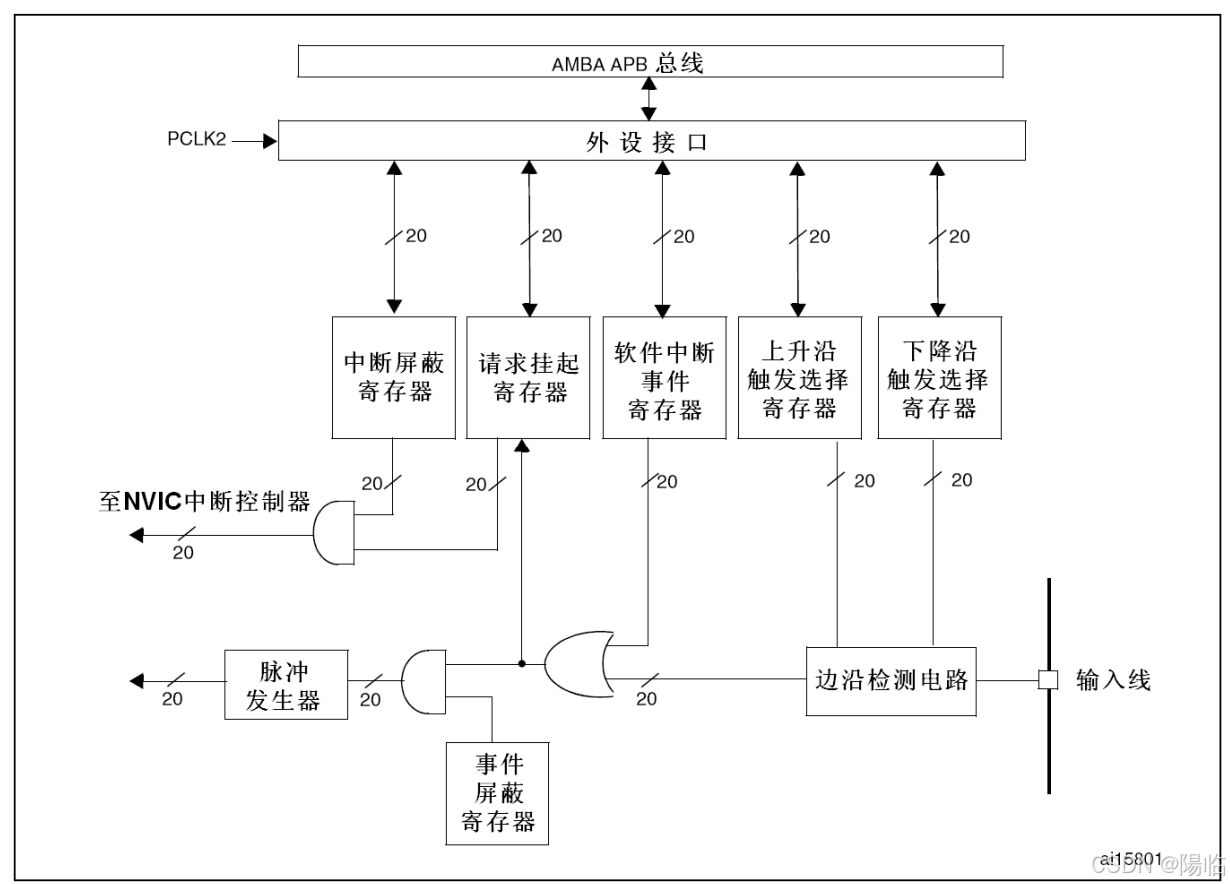
2.1 EXTI基本结构

AFIO中断引脚选择模块可以在前面的GPIO外设的16个引脚中选择其中一个连接到后面的EXTI通道内,故相同的pin不能同时触发中断;通过AFIO选择之后的16个通道接到EXTI边沿检测及控制电路上+下方的四个外设组成EXTI20个输入信号,其中19路信号传输到NVIC中(其中外部中断的5~9和10~15呗分别分配到同一个通道内,及会分别触发同一个中断函数),另外20路输出线路到了其他外设,即事件响应
AFIO复用IO口:主要用于引脚复用功能的选择和重定义,在STM32中,AFIO主要完成两个任务:复用功能引脚重映射、中断引脚选择

EXTI框图
2.2 EXTI设置
步骤:使能RCC时钟 ——>
配置要用的GPIO,选择端口为输入模式 ——>
配置AFIO,选择使用的GPIO,链接到EXT I——>
配置EXTI,选择边沿出发方式、触发相应方式 ——>
配置NVIC,选择优先级
(EXTI和NVIC不需要开启时钟)
2.2.1 AFIO相关函数
void GPIO_AFIODeInit(void);
void GPIO_PinLockConfig(GPIO_TypeDef* GPIOx, uint16_t GPIO_Pin);
void GPIO_EventOutputConfig(uint8_t GPIO_PortSource, uint8_t GPIO_PinSource);
void GPIO_EventOutputCmd(FunctionalState NewState);
void GPIO_PinRemapConfig(uint32_t GPIO_Remap, FunctionalState NewState);
void GPIO_EXTILineConfig(uint8_t GPIO_PortSource, uint8_t GPIO_PinSource);
void GPIO_ETH_MediaInterfaceConfig(uint32_t GPIO_ETH_MediaInterface);
GPIO_AFIODeInit() :用于复位AFIO外设,调用则AFIO外设会全部清除
GPIO_PinLockConfig() :用于锁定GPIO配置
GPIO_EventOutputConfig() :用于配置AFIO的事件输出功能
GPIO_EventOutputCmd() :用于配置AFIO的事件输出功能
GPIO_PinRemapConfig() :用于引脚重映射,参数为:重映射的方式和新的状态
GPIO_EXTILineConfig() :用于配置AFIO的数据选择器,用于选择需要的中断引脚
GPIO_ETH_MediaInterfaceConfig() :以太网相关
2.2.2 EXTI相关函数
void EXTI_DeInit(void);
void EXTI_Init(EXTI_InitTypeDef* EXTI_InitStruct);
void EXTI_StructInit(EXTI_InitTypeDef* EXTI_InitStruct);
void EXTI_GenerateSWInterrupt(uint32_t EXTI_Line);
FlagStatus EXTI_GetFlagStatus(uint32_t EXTI_Line);
void EXTI_ClearFlag(uint32_t EXTI_Line);
ITStatus EXTI_GetITStatus(uint32_t EXTI_Line);
void EXTI_ClearITPendingBit(uint32_t EXTI_Line);
EXTI_DeInit() :用于将EXTI的配置清除,恢复成默认状态
EXTI_Init() :用于根据结构体参数配置EXTI外设
EXTI_StructInit() :用于将参数传递的结构体变量赋默认值
EXTI_GenerateSWInterrupt() :用于软件触发外部中断
EXTI_GetFlagStatus() :获取指定标志位是否置1
EXTI_ClearFlag() :对置1的标志位进行清除
EXTI_GetITStatus() :获取中断标志位是否置1
EXTI_ClearITPendingBit() :对置1的中断挂起标志位进行清除
2.2.3 NVIC相关函数
void NVIC_PriorityGroupConfig(uint32_t NVIC_PriorityGroup);
void NVIC_Init(NVIC_InitTypeDef* NVIC_InitStruct);
void NVIC_SetVectorTable(uint32_t NVIC_VectTab, uint32_t Offset);
void NVIC_SystemLPConfig(uint8_t LowPowerMode, FunctionalState NewState);
void SysTick_CLKSourceConfig(uint32_t SysTick_CLKSource);
NVIC_PriorityGroupConfig :设置中断分组,参数为中断分组的方式,共5种分组
NVIC_Init :根据结构体里指定的参数初始化NVIC
NVIC_SetVectorTable :设置中断向量表
NVIC_SystemLPConfig :系统低功耗配置
SysTick_CLKSourceConfig :配置SysTick时钟源
3、初始化代码示例
void EXIT_Init(void)
{
RCC_APB2PeriphClockCmd(RCC_APB2Periph_AFIO, ENABLE);
RCC_APB2PeriphClockCmd(RCC_APB2Periph_GPIOB, ENABLE);
GPIO_InitTypeDef GPIO_InitStructure;
GPIO_InitStructure.GPIO_Mode = GPIO_Mode_IPU;
GPIO_InitStructure.GPIO_Pin = GPIO_Pin_0 | GPIO_Pin_1;
GPIO_InitStructure.GPIO_Speed = GPIO_Speed_50MHz;
GPIO_Init(GPIOB, &GPIO_InitStructure);
GPIO_EXTILineConfig(GPIO_PortSourceGPIOB, GPIO_PinSource0);
GPIO_EXTILineConfig(GPIO_PortSourceGPIOB, GPIO_PinSource1);
EXTI_InitTypeDef EXTI_InitStructure;
EXTI_InitStructure.EXTI_Line = EXTI_Line0 | EXTI_Line1;
EXTI_InitStructure.EXTI_LineCmd = ENABLE;
EXTI_InitStructure.EXTI_Mode = EXTI_Mode_Interrupt;
EXTI_InitStructure.EXTI_Trigger = EXTI_Trigger_Falling;
EXTI_Init(&EXTI_InitStructure);
NVIC_PriorityGroupConfig(NVIC_PriorityGroup_2);
NVIC_InitTypeDef NVIC_InitStructure;
NVIC_InitStructure.NVIC_IRQChannel = EXTI0_IRQn;
NVIC_InitStructure.NVIC_IRQChannelCmd = ENABLE;
NVIC_InitStructure.NVIC_IRQChannelPreemptionPriority = 1;
NVIC_InitStructure.NVIC_IRQChannelSubPriority = 1;
NVIC_Init(&NVIC_InitStructure);
NVIC_InitStructure.NVIC_IRQChannel = EXTI1_IRQn;
NVIC_InitStructure.NVIC_IRQChannelCmd = ENABLE;
NVIC_InitStructure.NVIC_IRQChannelPreemptionPriority = 1;
NVIC_InitStructure.NVIC_IRQChannelSubPriority = 2;
NVIC_Init(&NVIC_InitStructure);
}
//搭配中断处理函数效果更佳~
void EXTI0_IRQHandler(void)
{
if(EXTI_GetITStatus(EXTI_Line0)==SET)
{
EXTI_ClearITPendingBit(EXTI_Line0);
}
}
void EXTI1_IRQHandler(void)
{
if(EXTI_GetITStatus(EXTI_Line1)==SET)
{
EXTI_ClearITPendingBit(EXTI_Line1);
}
}
1914

被折叠的 条评论
为什么被折叠?



