串口通信编程
指令概述
S7-1200有两套点对点通信指令,如图1所示。

图1 指令列表
上述两套指令集区别如下表:
| 指令集 | 适用范围 | |
| PtP Communication | S7-1200中央机架 | CPU版本>=V4.1.1,CM1241版本>=V2.1, TIA PORTAL 版本>=V13SP1,CB1241没有版本要求 |
| 分布式IO | CPU版本>=V4.1.1,ET200SP/ET200MP分布式IO的串口模块 | |
| 点到点 | S7-1200中央机架 | CPU、TIA PORTAL、CM1241、CB1241 均没有版本限制 |
建议使用PtP Communication指令集的指令,因为指令和S7-1500兼容,并且指令版本一直在更新,点到点指令集不再更新,建议只用于老项目升级。
指令说明
对于如图2中的指令,这些是用于在线修改串口模块硬件组态的指令,例如在线修改波特率,在线修改接收条件。一般不需要使用,具体使用可以参见TIA PORTAL帮助或者S7-1200系统手册。

图2 组态指令
对于如图3中的指令,这些是用于硬流控操作的指令,通过信号设置激活相关的接收发送。除非使用硬流控,否则不需要使用,具体使用可以参见TIA PORTAL帮助或者S7-1200系统手册。

图3 流控指令
对于如图4中的指令,这些是用于实现一些扩展功能的指令,例如与第三方设备非标准MODBUS通信,伙伴不需要CRC校验,可以使用该指令禁用MODBUS CRC。一般不需要使用,具体使用可以参见TIA PORTAL帮助或者S7-1200系统手册。
![]()
图4 扩展功能
对于如图5中的指令,这些是用于清除通信模块接收缓冲区的指令。

图5 清除缓冲区
对于一般情况下的自由口通信,都是只使用如图6中的发送接收指令。

图6 发送接收

图7 发送指令
| Send_P2P | SEND_PTP | |
| EN | 使能,建议常接通 | |
| REQ | 发送触发信号,使用沿触发 | |
| PORT | 串口硬件模块标识符,可以在PLC变量表中找到,如图9所示 | |
| BUFFER | 发送区,一般使用P#指针形式,String类型或者WString类型,字符数组等,如果使用String类型或者WString类型,则伙伴方收到时不会看到字符串前面的最大长度和实际长度,也就是说相当于发送的是字符数组。 | |
| LENGTH | 实际发送的字节数,如果为0,则是全部发送 | |
| PCTRL | - | 没有意义 |
| DONE | 将数据发送至通信模块发送缓冲区完成,将有一个扫描周期置位 | |
| ERROR | 发送错误,将有一个扫描周期置位 | |
| STATUS | 通常显示状态代码,错误时会在ERROR为1的周期显示错误信息(16#8xxx) | |

图8 接收指令
| Receive_P2P | RCV_PTP | |
| EN | 为True时,如果通信模块接收缓冲区有数据,则将其传送至BUFFER | 使能,建议常接通 |
| EN_R | - | 为True时,如果通信模块接收缓冲区有数据,则将其传送至BUFFER |
| PORT | 串口硬件模块标识符,可以在PLC变量表中找到,如图9所示 | |
| BUFFER | 接收区,一般使用P#指针形式,String类型或者WString类型,字符数组等,如果使用String类型或者WString类型,则即使伙伴方发送的是字符数组,指令也会为字符数组添加最大长度和实际长度成为字符串。 | |
| NDR | 将通信模块接收缓冲区的数据接收至BUFFER完成,将有一个扫描周期置位 | 如果EN_R为True时,则将通信模块接收缓冲区的数据接收至BUFFER完成,将有一个扫描周期置位 如果EN_R为False,则通信模块接收缓冲区有数据时NDR将始终为True |
| ERROR | 指令错误,将有一个扫描周期置位 | |
| STATUS | 通常显示状态代码,错误时会在ERROR为1的周期显示错误信息(16#8xxx) | |
| LENGTH | 在接收完成时,将有一个扫描周期显示接收到的字节数 | |
![]()
如果通信模块接收缓冲区包含有n次接收到的数据,则需要Receive_P2P EN/RCV_PTP EN_R n个扫描周期为True才能接收至BUFFER完成。
一般建议Receive_P2P EN/RCV_PTP EN_R常通或者接通一段时间而不是使用沿触发,这样通信模块接收缓冲区一旦接收到新数据,就可以立即接收至BUFFER。如果可能,可以把接收指令放在循环OB内尽可能快的调用。

图9 系统常量
①在CPU中选择PLC变量表>默认变量表
②选择系统常量
③找到相关串口模块,建议直接将模块名称复制到PORT处
发送指令、发送完成位、发送错误位、发送错误代码
下面分为点对点指令与PtP Communication 指令分别介绍

图10 点到点发送相关指令

图10 PtP Communication 发送相关指令
程序段1:触发发送
程序段2:发送完成位触发一个全局变量自加一,每完成一次该变量加一个数,可以通过这种方法检测是否发送完成
程序段3:发送错误位触发一个MOVE指令,当发送错误到来时,通过这种方法将STATUS的变量移动到一个全Word类型全局变量,发送错误代码将保存到该变量中
接收指令、接收完成位、接收错误位、接收错误代码、接收长度
下面分为点对点指令与PtP Communication 指令分别介绍

图12 点到点接收相关指令

图13 PtP Communication 接收相关指令
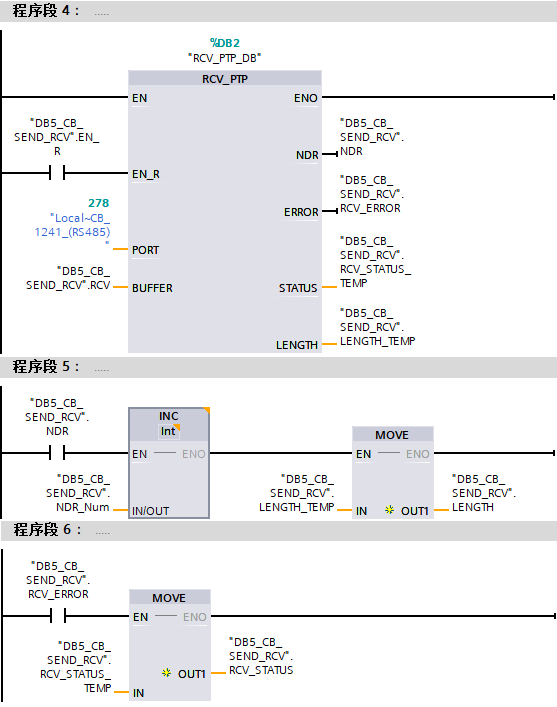
程序段4:触发接收
程序段5:接收完成位触发一个全局变量自加一,每完成一次该变量加一个数,可以通过这种方法检测是否接收完成,同时将长度变量通过一个MOVE指令移动到一个UInt类型全局变量,接收长度将保存到该变量中
程序段6:接收错误位触发一个MOVE指令,接收送错误到来时,通过这种方法将STATUS的变量移动到一个Word类型全局变量,接收错误代码将保存到该变量中
轮询编程
通信任务:
1号站S7-1200使用CB1241,利用点对点指令发送接收。
2号站S7-1200使用ET200SP分布式IO的CMPTP模块,利用PtP Communication 指令发送接收。
1号站发送字符串'西门子',2号站发送字符串'博大精深'。
![]()
注:例子中1号站先发送,2号站先接收,实际取决于需要,对于PLC来说,先发送还是先接收都是可以的。
例子中使用系统存储器FirstScan,激活方式如图14所示。

图14 设置系统存储器
①进入CPU的设备视图
②在属性>常规下选中系统和时钟存储器
③激活启用系统存储器字节,默认MB1
④即为FirstScan变量,默认M1.0
图15为1号站轮询:

图15 1号站轮询
①使用系统存储器“FirstScan”激活第一次的发送
②发送DONE位置位接收请求,复位发送请求
③触发接收
④接收NDR位置位发送请求,复位接收请求
⑤触发下一次的发送
图16为2号站轮询:

图16 2号站轮询
①使用系统存储器“FirstScan”激活第一次的接收
②接收NDR位的上升沿置位接收请求,复位发送请求
③触发发送
④发送DONE位置位接收请求,复位发送请求
⑤触发下一次的接收
通信结果:

图17 通信结果
常见问题
![]()
如何处理对于字符串、字符数组等的发送接收?
答:
考虑到PLC通常与第三方进行自由口通信,而通信内容通常是字符串,但是西门子的SIMATIC String或者WString是包含最大长度与实际长度的,而第三方的字符串对于西门子来说是Char数组或者WChar数组。
基于此点对点及PtP Communication 指令集均对字符串、字符数组的发送接收进行了优化,即:
第三方伙伴发送字符数组,PLC的接收指令BUFFER类型为字符数组,则接收成字符数组,BUFFER类型为字符串,则接收成字符串,接收指令自动将字符串的最大长度和实际长度补齐。
第三方伙伴接收字符数组,PLC的发送指令BUFFER类型为字符数组,则发送字符数组,BUFFER类型为字符串,同样发送字符数组,发送指令自动将字符串的最大长度和实际长度去掉。
简单的说PLC会按照字符数组的形式收发,发送或者接收BUFFER如果是字符串,则会进行相应的转换。以上面轮询为例,参见图18图19。

图18 修改2号站的发送接收区的String类型改为Char数组

图19 收发结果
可以得知,1号站发送字符串‘123’,2号站接收到字符数组,每个字符分别是'1'、'2'、'3'。2号站发送字符数组,每个字符分别是'a'、'b'、'c',1号站接收到字符串为'abc'
4508

被折叠的 条评论
为什么被折叠?



