目录
需要完整的资料可以点击下面的名片加下我,找我要资源压缩包的百度网盘下载地址及提取码。
摘 要
本文以西门子S7.200可编程控制器为核心,结合组态王的组态软件,设计并实现了一种用于工业水箱温控的自动控温系统。该系统以水箱出水温度作为主要控制参数,水箱内水温作为辅助控制参数,并利用 PID控制的方法,利用 PLC的模拟量输出模块,将0.10 V的电压信号输入到调压器中,对其进行控制,从而达到对水箱温度的精确控制。在硬件上,选择了S7.200可编程控制器,主机上可实现14个开关量的输入,10个开关量的输出。与之相匹配的是EM235模数扩充模块,可完成3个模拟量的输入,1个模拟量的输出。在主控电路的设计上,以安全、稳定为原则,采用开关、接触器、温度继电器等多种保护措施,保证了热水器及水泵电动机的安全、可靠工作。在软件上,采用 PLC编写了梯形图的控制程序,完成了对温度数据的采集, PID运算和输出的控制。利用组态王组态软件,对 PC机进行了可视化的监控界面,实现了温度的动态显示,实时监测,历史数据的记录,以及报警等功能。经过模拟调试和实际应用,证明该系统能有效地完成对水箱温度的自动控制。通过本项目的实施,可以有效地提高储液罐温控的自动化程度,并可为今后的工业温控系统的研制和优化提供一定的借鉴。
关键词:PLC;水箱水温;PID控制
1.1 课题背景
在现代工业生产中,温控系统是实现工业自动控制的关键环节,在化工、食品加工、采暖和环境保护等方面有着广泛的应用[1]。特别是在工业供暖、热水供应和精密控温等方面,水箱的温度控制系统起着至关重要的作用。在现代工业生产中,传统的手动、单一的控制方式已经不能适应高精度的温度控制需求。如何实现对温度的有效、稳定和准确的调控,是当前的研究热点。
PLC以其结构简单,功能强大,工作稳定可靠,可以实现复杂的逻辑控制与过程控制。可编程控制器与 PID控制相结合,可对温度和其他连续变量进行自动调整,从而达到了更好的控制效果[2]。另外,组态王作为一款具有较强应用前景的工业组态软件,可以对生产过程进行实时监测、模拟展示,并通过图形化的方式进行操作,并给出相应的数据反馈,使其具有较高的应用价值和可视化水平。
一、功能
1、本次设计通过西门子S7-200 PLC实现。采用组态王组态软件设计上位组态监控画面,实现人机交互。从而实现对水箱的温度控制
2、采用PID控制算法,PID控制器由比例单元(P)、积分单元(I)和微分单元(D)组成。
3、在上位机设计方面,使用组态王软件开发监控画面,动态显示水箱温度等关键参数,并实现温度曲线显示、实时监控、报警提示等功能,为操作人员提供直观、便捷的人机交互界面。
二、仿真运行效果图



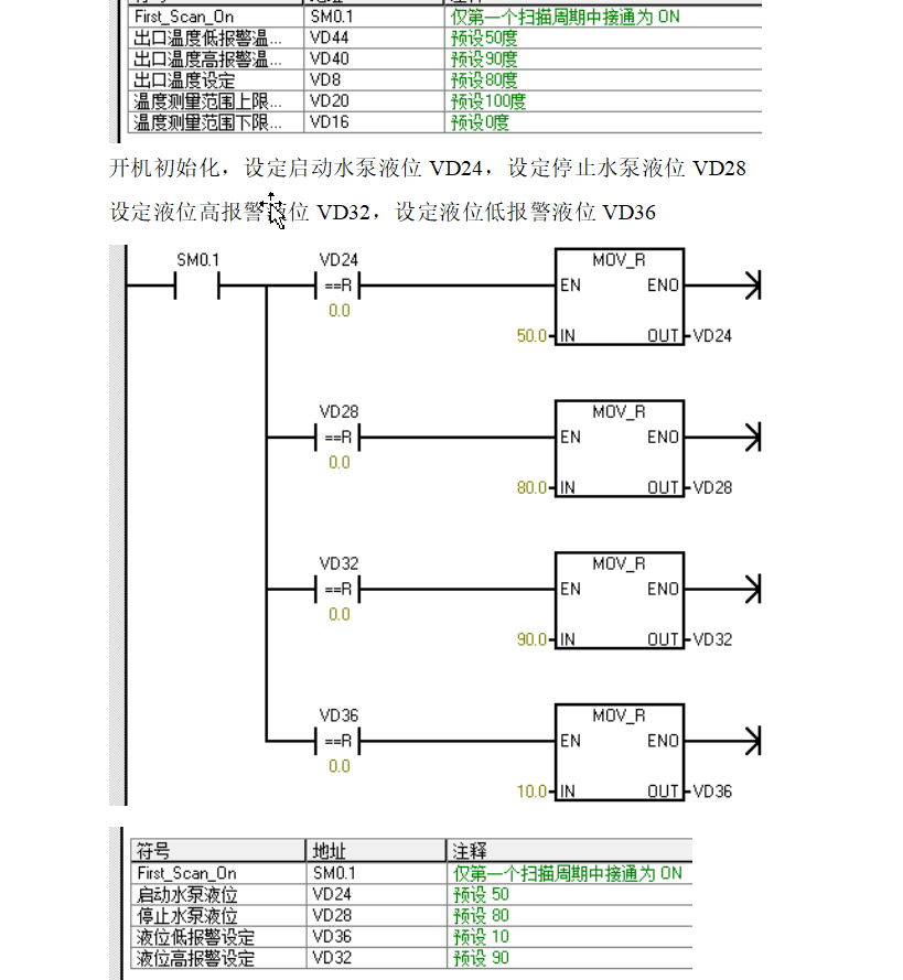
三、部分程序梯形图截图

四、CAD电路接线图

五、参考论文截图

整套资料包括:

1974

被折叠的 条评论
为什么被折叠?



