一、概述
什么是jvm调优呢?jvm调优就是根据gc日志分析jvm内存分配、回收的情况来调整各区域内存比例或者gc回收的策略;更深一层就是根据dump出来的内存结构和线程栈来分析代码中不合理的地方给予改进。eclipse优化主要涉及的是前者,通过gc日志来分析。
本文主要是通过分析eclipse gc日志为例来示例如何根据gc日志来分析jvm内存而进行调优,像根据关闭eclipse启动项、关闭各种校验等措施来优化eclipse本文不再阐述,网上有很多,本次测试的eclipse已经进行了配置上面的优化。

二、准备环境
eclipse 默认配置:eclipse.ini
-startupplugins/org.eclipse.equinox.launcher_1.3.100.v20150511-1540.jar--launcher.libraryplugins/org.eclipse.equinox.launcher.win32.win32.x86_1.1.300.v20150602-1417-clean-productorg.eclipse.epp.package.jee.product--launcher.defaultActionopenFile--launcher.XXMaxPermSize256M-showsplashorg.eclipse.platform--launcher.XXMaxPermSize256m--launcher.defaultActionopenFile--launcher.appendVmargs-vmargs-Dosgi.requiredJavaVersion=1.7-Xms256m-Xmx1024m在配置的末尾处添加如下配置文件:
-XX:+PrintGCDetails // 输出GC的详细日志
-XX:+PrintGCDateStamps // 输出GC的时间戳(以日期的形式)
-Xloggc:gc.log // 输出GC的详细日志
eclipse启动计时插件:
http://www.chendd.cn/information/viewInformation/experienceShare/148.a
下载后解压放置在eclipse或myeclipse的安装目录下dropins目录下即可。
GChisto.jar:gc日志分析工具jar包一个
直接点击gchisto.jar就可以运行,点add载入gc.log

Visual GC: java自带的内存监控工具,通过visual gc可以实时的监控到各个内存区域的变化。
Java VisualVM默认没有安装Visual GC插件,需要手动安装,在JDK的安装目录的bin目录下双击jvisualvm.exe,即可打开Java VisualVM,在下面的启动界面中点击工具->插件->可用插件->Visual GC


安装完成后重启Java VisualVM,Visual GC界面自动打开,即可看到JVM中堆内存的分代情况

三、如何分析GC日志

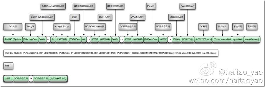
摘录GC日志一部分(绿色为年轻代gc回收;蓝色为full gc回收):
2016-07-05T10:43:18.093+0800: 25.395: [GC [PSYoungGen: 274931K->10738K(274944K)] 371093K->147186K(450048K), 0.0668480 secs] [Times: user=0.17 sys=0.08, real=0.07 secs]
2016-07-05T10:43:18.160+0800: 25.462: [Full GC [PSYoungGen: 10738K->0K(274944K)] [ParOldGen: 136447K->140379K(302592K)] 147186K->140379K(577536K) [PSPermGen: 85411K->85376K(171008K)], 0.6763541 secs] [Times: user=1.75 sys=0.02, real=0.68 secs]
通过上面日志分析得出,PSYoungGen、ParOldGen、PSPermGen属于Parallel收集器。其中PSYoungGen表示gc回收前后年轻代的内存变化;ParOldGen表示gc回收前后老年代的内存变化;PSPermGen表示gc回收前后永久区的内存变化。young gc 主要是针对年轻代进行内存回收比较频繁,耗时短;full gc 会对整个堆内存进行回城,耗时长,因此一般尽量减少full gc的次数。
通过两张图非常明显看出gc日志构成:
young gc 日志

Full GC日志

四、启动调优
启动eclipse查看默认配置下启动时间大概是70秒左右。

根据GChisto分析gc日志看出来,启动过程中进行了45次minor gc,没有进行full gc;young gc的时间差不多是0.56秒左右。

第一步优化:
为了避免内存频繁的动态扩展,直接把-Xms配置和-Xmx一致,修改如下:
-Xms1024m
修改完毕,重新启动:


启动时间缩小到17秒,分析gc日志得出young gc10次。
第二步优化:

通过Visual GC看到在eclipse启动的时候classloader加载class的时间有一些,关闭字节码可能会优化一部分启动时间,加入如下参数:
-Xverify:none(关闭Java字节码验证,从而加快了类装入的速度)
重新启动测试,启动时间已经优化到了15秒!

至此优化结束,附最终的eclipse.ini文件:
-startupplugins/org.eclipse.equinox.launcher_1.3.100.v20150511-1540.jar--launcher.libraryplugins/org.eclipse.equinox.launcher.win32.win32.x86_1.1.300.v20150602-1417-clean-productorg.eclipse.epp.package.jee.product--launcher.defaultActionopenFile--launcher.XXMaxPermSize256M-showsplashorg.eclipse.platform--launcher.XXMaxPermSize256m--launcher.defaultActionopenFile--launcher.appendVmargs-vmargs-Dosgi.requiredJavaVersion=1.7-Xms1024m-Xmx1024m-Xverify:none-XX:+PrintGCDetails-XX:+PrintGCDateStamps-Xloggc:gc.log以上便是所有内容。欢迎阅读。
本文介绍如何通过调整JVM参数及GC日志分析实现Eclipse的快速启动,包括减少young gc次数、调整-Xms与-Xmx设置及禁用字节码验证。
120

被折叠的 条评论
为什么被折叠?



