西门子TIA博途软件平台 四种顺序流程的编程方法(以下四种方式支持西门子S7-300/400/1500PLC, 使用S7-1200PLC只支持LAD与SCL的方式)
介绍GRAPH语言与 SCL语言 自动流程的编程方式
介绍LAD梯形图与STL语句表的 编程方式
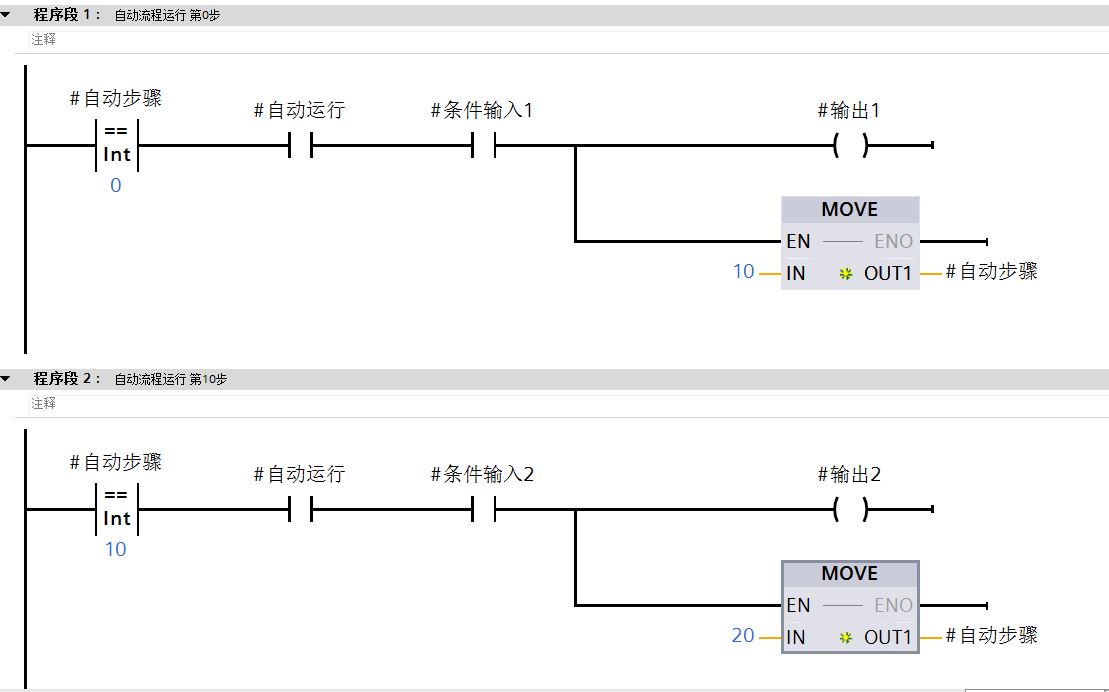
第一种: LAD梯形图
LAD梯形图是最常用的一种方式,利用比较指令,判断当前步骤,步骤程序执行完成后,再用MOVE指令进行赋值,跳转到下一步
如下图所示:

第二种: STL语句表
STL语句表与梯形图思路一致,利用比较指令与赋值指令 执行程序步骤。
多了一组JNB跳转指令,上面的条件满足,则执行JNB LABEL_0标签里的指令


第三种:GRAPH流程图
GRAPH是博途软件中自带的一种顺序流程的编程语言,直观易用,S7-300/400/1500支持GRAPH语言,S7-1200不支持GRAPH语言。
第一步:创建FB程序块,语言选择GRAPH

第二步:在OB1中调用FB程序块,填写相关的接口功能

第三步:打开FB程序块,写入相关程序块与指令

第四种:SCL语言做流程 程序
SCL语言最常用的一个语句指令 CASE...OF... 可以当做选择 功能写流程步骤
TIA平台 S7-1200/300/400/1500 都支持SCL语言
STEP7平台 需要单独安装S7-SCL软件包
第一步:创建FC或者FB程序块,语言选择SCL语言
第二步:打开程序块,选择CASE...OF...语句指令
CASE _variable_name_ OF
1: // Statement section case 1
;
2..4: // Statement section case 2 to 4
;
ELSE // Statement section ELSE
;
END_CASE;
第三步:创建 自动流程程序

3284

被折叠的 条评论
为什么被折叠?



