真香警告!
西门子入门级PLC杀疯了!
千呼万唤始出来的200SMART V3.0,这次带着硬核升级杀回来了:UDT结构化数据类型、数组自由定义、FB块封装等功能下放,堪称小型PLC界的“越级刺客”!更狠的是运动控制性能直接反超1200PLC,这波操作让工控人直呼:入门机也能玩高端局的操作?
200SMART V3.0新功能
首先,我们来看看200SMART PLC具体完善了哪些功能?
1.老版本的PLC间接寻址功能:3.0以下版本的PLC做间接寻址需要至少分以下3步,如图所示:建立指针、地址偏移、读取地址中的数据。

2. 新版本的SMART PLC的间接寻址则是采用数组的方式:通过改变其下表值就可以实现间接寻址,具体使用方法如下:
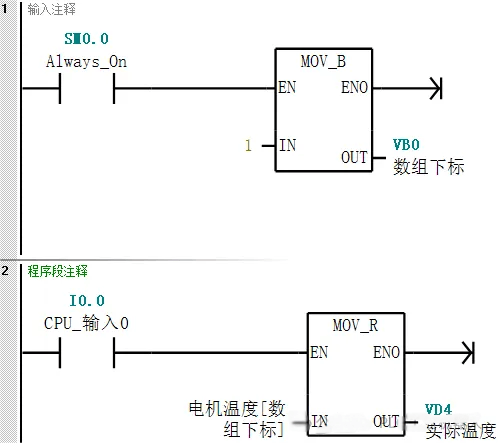
(1)在"全局变量表"中建立一个名称为"电机温度"的数组,其中包括5个元素,其下标值是从0至4,每个元素的数据类型都是"REAL"。如电机温度[0]是第0个元素,如电机温度[1]是第1个元素,那么我们编程的时候只要改变中阔号的里数值就改变了地址。如下图所示"电机温度[0]"的地址是DB2.DBD4,"电机温度[1]"的地址是DB2.DBD8.

(2)程序编写
程序段1是将"1"传送给VB0地址,程序段2是当接通I0.0时,将电机温度[1]里的值传送给VD4。如果将VB0中的数值改为2,则可以将将电机温度[2]里的值传送给VD4,这样就很方便的实现了间接寻址的功能。

200SMART V3.0本次更新的功能,比如支持UDT数据类型、数组数据类型、FB块等,这其实很接近1200PLC编程功能,在运动控制方面甚至强于1200PLC,接下来我们就简单对比它俩的UDT的使用方法。
UDT的使用对比
1.200SMART UDT的使用方法
(1) 200SMART PLC的UDT数据类型建立
在软件的项目树中点击“插入表”,然后新建1个名字为“Motor”名称的UDT数据类型。其中包含“启动”“停止”“运行”等变量。


在“变量表1”中新建1个变量,名称为“电机1”,数据类型为我们建立的“Motor”,其中“Motor”包含的变量有“启动”“停止”“运行”等。

(2)引用UDT中数据类型:引用的UDT变量是通过变量名称的方式,如下图所示。

2.1200PLC UDT的使用方法
(1)1200 PLC的UDT数据类型建立
在软件的项目树中的数据类型下新建名称为“Motor”的UDT数据。

新建DB数据块,然后在数据块中新建名称为“电机1”的数据。其中“Motor”包含的变量有“启动”“停止”“运行”等。

(2)引用UDT中数据类型:它引用UDT数据还是比较简单的,直接可以拖拽的方式。

200SMART V3.0:新增UDT(用户定义数据类型)、数组和FB功能块,支持全局数据块内直接创建UDT,兼容经典STEP 7编程习惯,适合老旧项目升级。
1200 PLC:需在TIA Portal中通过DB块关联UDT,支持自动硬件标识符映射,适合新项目开发,但迁移成本较高。
总之,200SMART V3.0对传统用户更友好,1200则更适合集成化系统设计。
运动控制性能对比

技术亮点:200SMART V3.0新增PLCopen标准指令集,支持变量编程,可直接调用运动控制向导生成代码,降低开发门槛。
无线通讯方案分享
本方案以西门子S7-1200和S7-200SMART PLC为例,在S7专用协议下实现无线以太网通信实现过程。在本方案中采用了西门子PLC无线通讯终端——DTD418MB,作为实现无线通讯的硬件设备。

总结
200SMART V3.0这波升级,明摆着要收割两类用户:
1.预算有限的技术控:用70%的价格获得1200的80%功能,还要啥自行车?
2.老旧设备改造党:保留传统编程习惯的同时拥抱结构化编程,真·无缝衔接。
至于1200PLC?高端市场地位依旧稳如老狗,但中小型项目的蛋糕怕是保不住了——这场入门与中端的贴身肉搏,西门子自己才是最大赢家!
1万+

被折叠的 条评论
为什么被折叠?



