练习资源:Asg-RH.pdf
使用 UMLet 建模
-
1、使用类图,分别对 Asg_RH 文档中 Make Reservation 用例以及 Payment 用例开展领域建模。然后,根据上述模型,给出建议的数据表以及主要字段,特别是主键和外键
- 注意事项:
- 对象必须是名词、特别是技术名词、报表、描述类的处理;
- 关联必须有多重性、部分有名称与导航方向
- 属性要注意计算字段
- 数据建模,为了简化描述仅需要给出表清单,例如:
- Hotel(ID/Key,Name,LoctionID/Fkey,Address……)
- 领域建模
- Make Reservation 用例

- Payment 用例

- Make Reservation 用例
- 数据建模
- Hotel (ID/Key, Name, Address, isFavourites, isLowestPrice, isHighestStarRating, isAlphabetical)
- Traveler (ID/Key, Name, Email)
- Room (ID/Key, HotelID/FKey, Number, Type, Price, isAvailable)
- Reservation (ID/Key, TravelerID/FKey, Data, Time)
- ReservationItem (ID/Key, ReservationID/FKey, HotelID/FKey, CheckInDate, CheckOutDate, NumsOfNights, NumsOfAdults, NumsOfKids, AgesOfKids )
- Payment (ID/Key, ReservationID/FKey, TotalCost, Options)
- PaymentItem (ID/Key, PaymentID/FKey, TotalCost, Details)
- CreditCard (ID/Key, CustomerID/FKey, Type, Number, SecurityCode, ExpiryDate)
- Customer (ID/Key, Name, Address, Postcode, Telephone)
- 注意事项:
-
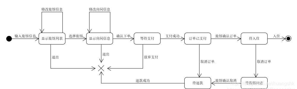
2、使用 UML State Model,对每个订单对象生命周期建模
- 建模对象: 参考 Asg_RH 文档, 对 Reservation/Order 对象建模。

- 建模要求: 参考练习不能提供足够信息帮助你对订单对象建模,请参考现在 定旅馆 的旅游网站,尽可能分析围绕订单发生的各种情况,直到订单通过销售事件(柜台销售)结束订单。

- 建模对象: 参考 Asg_RH 文档, 对 Reservation/Order 对象建模。
博客介绍了使用UMLet进行建模的练习资源及具体操作。包括对Asg_RH文档中用例开展领域建模,给出建议数据表及主要字段;还使用UML State Model对订单对象生命周期建模,需参考旅游网站分析订单相关情况直至结束。
2234

被折叠的 条评论
为什么被折叠?



