注:此实验并不完整,仅供参考,如需完整版请私我留言
完整版包含:
1、实验原理
2、实验内容
3、实验代码
4、实验截图
5、实验心得
图文并茂,包含内部引脚图、线路图等,非常详细!总共10+页word!
往期回顾:
计算机接口实验报告:8254定时/计数器应用实验
一、实验原理
8254是Intel公司生产的可编程间隔定时器。是8253的改进型,比8253具有更优良的性能。8254具有以下基本功能:
(1)有3个独立的16位计数器;
(2)每个计数器可按二进制或十进制(BCD)计数;
(3)每个计数器可编程工作于6种不同工作方式;
(4)。。。
(5)。。。
(6)。。。

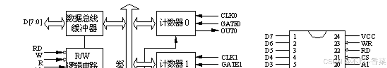
图1 不完整8254内部结构框图和引脚图
图1是8254的内部结构框图和引脚图,它是由与CPU的接口、内部控制电路和三个计数器组成。8254的工作方式如下述:
略
8254的控制字格式如表1所示。
略
二、实验内容
1.定时实验
编写程序,将8254的计数器0和1设置为方式3,用信号源1MHz作为CLK0时钟,经计数器0和1级联后,OUT1输出周期为1s的方波。
实验步骤:
(1)接线图如图2所示;
(2)根据实验内容,编写实验程序,经编译、链接无误后装入系统;
(3)运行实验程序,观察LED灯D0,验证程序功能。
图2 不完整定时实验接线图
2.电子发声实验
根据实验提供的音乐频率表和时间表,编写程序控制8254,使其输出连接到扬声器上能发出相应的乐曲。
实验原理:
略
图3, 不完整单位延时时间
图4 不完整程序流程图
三、实验步骤
1. 参考图2所示连接实验线路;
2. 运行提供的实验程序csound ,经编译、连接无误后装入系统;
3. 运行程序,听扬声器发出的音乐是否正确。

图5 不完整发声实验线路图
四、实验代码
- 定时实验
io8253a equ 600h io8253b equ 602h io8253c equ 604h code segment assume cs:code start: 略 - 电子发声实验
端口定义 IOY0 EQU 0600H MY8254_COUNT0 EQU IOY0+00H*2 ;8254计数器0端口地址 MY8254_COUNT1 EQU IOY0+01H*2 ;8254计数器1端口地址 MY8254_COUNT2 EQU IOY0+02H*2 ;8254计数器2端口地址 略
五、实验截图
略
六、实验心得
略
5979

被折叠的 条评论
为什么被折叠?



